苯酚及其衍生物是廢水中常見的難降解和高毒性的有機物,如何有效降解含酚廢水是環境污染控制領域必須解決的問題之一。目前,含酚廢水處理方法主要有化學法、物理法、生物法等,其中化學法中的高級氧化技術成為苯酚廢水治理領域的研究熱點[1]。等離子體技術是一種集光、電、化學氧化于一體的混合型高級氧化技術,等離子體放電過程中可產生H2O2、·H、·O、·OH和O3等活性物質。近年來,等離子體技術因適用范圍廣、能處理難生物降解及有毒有害的有機廢水而備受關注。國內外研究者利用等離子體放電技術對不同污染物進行了研究,主要集中于有毒有害、生物難降解的有機污染物的處理,如苯環類有機物[2, 3]、制藥廢水[4, 5]和有機染料[6, 7]等。
介質阻擋放電等離子體水處理主要采用靜態實驗裝置,其主要缺點之一是等離子體放電過程產生的臭氧等活性物質受液相和氣相界面阻力不能與液相中的污染物進行有效接觸,從而影響污染物降解效率[8]。朱佳等[9]發現,待處理廢水與臭氧的接觸混合效率是臭氧氧化有機物的關鍵參數。在廢水生物處理工藝中,曝氣作為強制溶解氧向液體轉移的手段而被廣泛應用,其中微曝氣因產生氣泡小能提高傳質效率成為目前主要采用的曝氣方式。筆者借鑒生物處理工藝利用曝氣提高溶解氧的傳質理論,提出了介質阻擋放電等離子體(DBD)/微曝氣聯用工藝對苯酚廢水進行降解研究,以期為含酚廢水處理提供參考。
1 實驗部分
1.1 實驗材料與儀器
實驗以苯酚(分析純,天津大茂化學試劑廠)配制的不同濃度苯酚溶液為處理對象。實驗氣源為氬氣、氧氣(太原福江特種氣體有限公司,體積分數均為99.999%)。
儀器:CTP-2000K低溫等離子體電源,南京蘇曼電子有限公司;D07質量流量計,北京七星華創電子股份有限公司;TDS1012C-SC示波器,美國泰克公司;SP-721紫外分光光度計,上海光譜儀器有限公司。
1.2 實驗裝置
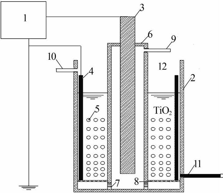
實驗裝置由高壓電源和介質阻擋反應裝置兩部分組成。高壓電源采用CTP-2000K低溫等離子體電源,中心頻率為10 kHz,電壓0~200 kV。該電源能在低壓、常壓和高壓下的各種氣氛環境中進行弧光放電、輝光放電和介質阻擋放電,可作為各種DBD放電裝置的電源。
根據文獻[10]、[11],實驗選用柱筒式介質阻擋放電形式,處理裝置主體選用耐高溫且穩定性高的石英玻璃,其作介質時放電空間內產生的微放電通道更加均勻。整體反應裝置由2個石英玻璃圓筒組成,外部圓筒作為苯酚廢水的反應容器,直徑為40 mm,高度為28 mm;內部圓筒為高壓電極與低壓液體電極之間的介質,圓筒直徑20 mm,高度為37 mm;高壓電極選用鎢棒,直徑為4 mm;在苯酚廢水反應容器底部設置微孔曝氣膜片。內筒電離產生的部分活性物種(O3等)通過曝氣膜片分散到液體內部,放電過程產生的高能電子及紫外光透過內筒與溶液中的污染物發生反應。實驗所用氣源為氬氣、氧氣。實驗裝置見圖1。

圖1 實驗裝置
1—高壓電源;2—反應裝置;3—高壓電極;4—接地電極; 5—氣泡;6—石英玻璃管;7—微孔通道;8—微孔曝氣膜片; 9—氣體入口;10—液體入口;11—液體出口;12—氣體出口。
1.3 分析方法
采用721紫外可見分光光度計測定苯酚溶液吸光度的變化,計算苯酚降解率;反應器電壓通過示波器和高壓探頭同步測定,采樣點分別為反應器的高壓電極和接地電極。
2 結果與討論
2.1 放電時間對苯酚降解效果的影響
苯酚初始質量濃度為100 mg/L,處理水量為130 mL,通入氣量為150 mL/min,其中氧氣50 mL/min,氬氣100 mL/min,電極電壓為35 kV,放電時間分別取10、15、20、25、30、35 min,考察放電時間對苯酚降解效果的影響,如圖2所示。

圖2 放電時間對苯酚降解率的影響
如圖2所示,由于介質阻擋放電等離子體是一種兼具臭氧氧化、高能電子輻射作用的廢水處理技術,隨著放電時間延長,苯酚降解率增加,但反應 25 min后苯酚降解速率開始降低,同時反應器上方稍有刺鼻氣味產生。分析原因認為在靜態實驗穩定的放電條件下,放電過程產生的活性物質及其他條件不變,苯酚濃度降低而導致降解速率降低,至于刺鼻氣味的產生主要是部分臭氧脫離液相造成的。參考其他文獻資料,利用等離子體放電技術處理廢水,最后都能得到較高的降解率,但工程推廣應用中如果增加放電時間,相應地會增大廢水處理成本,綜合考慮經濟效益,選擇放電時間為20~25 min。同時從圖2看出,與單獨使用DBD工藝相比,DBD/微曝氣工藝協同處理苯酚廢水的降解率可提高14.15%~22.1%
2.2 電極電壓對苯酚降解效果的影響
苯酚初始質量濃度為100 mg/L,處理水量為130 mL,通入氣量為150 mL/min,其中氧氣50 mL/min,氬氣100 mL/min,反應時間為20 min,電極電壓分別取25、30、35、40、45 kV,考察電極電壓對苯酚降解效果的影響,如圖3所示。

圖3 電極電壓對苯酚降解率的影響
如圖3所示,與DBD工藝相比,DBD/微曝氣協同處理苯酚廢水時苯酚降解率可提高15%~20.4%,但苯酚降解率并非隨著放電電壓的增加而增加,放電電壓為35 kV時苯酚去除率最高。分析原因可能是隨著放電電壓的繼續增加,影響了臭氧的產生。齊冰[12]發現同一介質隨著電壓的升高,放電功率增大,但當電壓升高一定程度時,放電功率會飽和;另外隨著電壓的增加,氣體電離產生的電荷在外加電場作用下遷移到介質表面并積累下來,產生與外加電場方向相反的附加電場,隨著電荷積累量的增加,電場強度下降。
2.3 苯酚初始質量濃度對苯酚降解效果的影響
通入氣量為150 mL/min,其中氧氣50 mL/min,氬氣100 mL/min,反應時間為20 min,電極電壓為35 kV,處理水量為130 mL,苯酚初始質量濃度分別為20、40、60、80、100 mg/L,考察苯酚初始質量濃度對降解效果的影響,如圖4所示。

圖4 苯酚初始質量濃度對降解率的影響
如圖4所示,基本上隨著苯酚初始質量濃度的增加,降解率降低。但DBD/微曝氣工藝對苯酚的降解率較DBD工藝的降解率提高了18.5%~30.3%。
2.4 曝氣量對苯酚降解效果的影響
苯酚初始質量濃度為100 mg/L,處理水量為130 mL,電極電壓為35 kV,反應時間為20 min。氧氣體積分數為33.33%,通入氣量分別取90、120、150、180、210 mL/min,考察曝氣量對苯酚降解效果的影響。
由實驗結果可知,開始階段苯酚降解率隨曝氣量的增加而增加,曝氣量為150 mL/min時苯酚降解率為51.8%,此后降解率隨曝氣量的增加而降低,當曝氣量為210 mL/min時苯酚降解率為44.8%。處理水量相同時曝氣量對苯酚降解效果的影響很大。從液體放電機理來講[11],液體處于靜態時,擊穿液體放電所需電場強度較大,處理效果不是很好。當有氣泡存在時,擊穿液體所需電場強度減小,放電過程發生;借鑒介質阻擋放電的微放電特性研究,當曝氣量較大時,內筒石英玻璃介質處的外表面電荷積聚比較容易,局部的高壓場強由于沒有液體的導電作用更容易建立,微放電的數目和強度也相應增多,降解效率提高。當曝氣量達到某一臨界值,放電產生的O3等活性物質的量達到飽和,處理效果最好;繼續增加氣量會對溶入液體的O3等產生氣提作用,因而苯酚降解率下降。
2.5 氧氣體積分數對苯酚降解效果的影響
苯酚初始質量濃度為100 mg/L,處理水量為130 mL,電極電壓為35 kV,反應時間為20 min,通入氣量為150 mL/min,氧氣體積分數分別取10%、20%、30%、40%、50%,考察氧氣體積分數對苯酚降解效果的影響。
實驗中苯酚降解率隨氧氣體積分數的增加而增加,氧氣體積分數為40%時苯酚降解率為53.6%,但氧氣體積分數增至50%時苯酚降解率降至49.8%。分析原因可能是臭氧數量隨氧氣體積分數的增加而增加,相應的苯酚降解率也增加;當氧氣體積分數增加到一定程度后,雖然放電過程中臭氧總量增加,但溶液中的溶解量有限,因此苯酚降解率不高。王興權[13]研究介質阻擋放電機理時發現氬氣中存在氧氣,隨著氧氣體積分數的增加,氬氣的電離過程減弱,自由基總量減少,相應的苯酚降解率也降低。具體參見http://www.bnynw.com更多相關技術文檔。
3 結論
采用DBD/微曝氣工藝協同處理苯酚廢水,等離子體放電過程產生的自由基以微氣泡形式進入液體,氣泡內的自由基與污染物分子接觸幾率增大,提高了活性物質的傳質速率,并提高苯酚降解效果。實驗結果表明:其他工藝條件相同時,DBD/微曝氣工藝對苯酚的去除率比單獨使用DBD的苯酚降解率提高了15%~20.4%。苯酚初始質量濃度和處理時間對苯酚降解率的影響相對較明顯,曝氣量和電壓的影響相對不明顯。


