公布日:2023.10.13
申請日:2023.09.08
分類號:C02F3/08(2023.01)I;C02F7/00(2006.01)I;C02F101/30(2006.01)N
摘要
本發明涉及一種焦沫去除焦化廢水COD的裝置,其包括在流化床單元上設置的多個上下相間分布的擾流總成。擾流總成中的擾流板設在流化床外筒的筒腔內,能相對流化床外筒在左右方向上往復竄動,而能橫向地不斷攪動水體,促使水體內部產生紊流;曝氣管伸入至流化床外筒的筒腔內的一段上,于對應在擾流板上方和/或下方位置形成有橫向延伸的支管,該支管上相間地設有多個曝氣頭;曝氣頭相距擾流板的上部邊沿和/或下部邊沿形成有間距;曝氣頭的曝氣氣流射至擾流板。本專利能提高曝氣與水體的傳質、混合效果,使有機物與在充分曝氣條件下處于流化狀態的焦沫進行充分地傳質、混合,來供足夠的溶氧條件使微生物對附著在焦沫表面的有機物氧化分解。

權利要求書
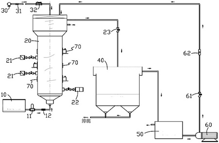
1.一種焦沫去除焦化廢水COD的裝置,包括污水池、流化床單元、沉淀池、回流槽和回流泵;所述流化床單元包括流化床外筒,以及設在所述流化床外筒內的三相分離器和流化床反應器,所述流化床反應器包含陶瓷膜分離系統;所述污水池通過管路連通在所述流化床外筒的下部;曝氣管伸入至所述流化床外筒內;所述沉淀池通過管路連通所述三相分離器;所述回流槽通過管路連通所述沉淀池;所述回流泵分別通過管路與所述回流槽和所述流化床外筒連通;在所述流化床外筒的側壁上設有焦沫投放器;其特征在于,還包括多個上下相間分布的擾流總成;所述擾流總成中的擾流板設在所述流化床外筒的筒腔內,能相對所述流化床外筒在左右方向上往復竄動,而能橫向地不斷攪動水體,促使水體內部產生紊流;所述曝氣管伸入至所述流化床外筒的筒腔內的一段上,于對應在所述擾流板上方和/或下方位置形成有橫向延伸的支管,該支管上相間地設有多個曝氣頭;所述曝氣頭相距所述擾流板的上部邊沿和/或下部邊沿形成有間距;所述曝氣頭的曝氣氣流射向所述擾流板;所述擾流總成還包括竄動桿、一對端塊、一對彈簧裝伸縮套,以及驅動單元;兩個端塊相對布置且被固定在所述流化床外筒的內壁上,均形成有軸孔;所述驅動單元固定在所述流化床外筒的外壁上;所述竄動桿的兩端分別插入至兩個端塊上的軸孔內,且竄動桿的一端伸入至同一端的端塊上的軸孔中部,竄動桿的另一端穿出至同一端的端塊上的軸孔外而與所述驅動單元匹配,使所述驅動單元能驅使所述竄動桿沿所述流化床外筒的徑向做往復移動;所述擾流板固定在所述竄動桿的中部,能與所述竄動桿同步移動;一對彈簧裝伸縮套均套裝在所述竄動桿上,并對應分布在所述竄動桿兩端處的所述擾流板兩端與兩個端塊之間的位置;彈簧裝伸縮套的一端固定在所述竄動桿的外壁上,另一端固定在所述端塊上,來將所述竄動桿上靠近兩端的一段桿體與所述流化床外筒的腔實現隔離;在所述擾流板的前側和后側分別固定設有多個撥片,每一側的撥片均沿所述擾流板的長度方向相間設置;所述撥片上形成有相對伸出所述擾流板的前、后邊緣的翅板,使同一側的撥片上的翅板朝相同方向傾斜;所述撥片包括第一撥片和第二撥片,所述第一撥片上的翅板長度小于所述第二撥片上的翅板長度,且在擾流板的前、后側所設置的多個撥片均為第一撥片與第二撥片交替布置的形式;所述撥片朝向主動方向的一側形成有第一楔面,同時,所述撥片的前側或后側形成有第二楔面;撥片上形成的所述第一楔面與所述第二楔面連貫形成夾角為鈍角的“V”形面;所述撥片朝向被動方向的一側形成有第三楔面;于所述擾流板的兩端的前側面和后側面上分別形成有第四楔面;使在所述擾流板前、后側相對設置的兩個撥片上的第一楔面形成梯形口樣式且大口端朝向主動方向;使在所述擾流板前、后側相對設置的兩個撥片上的第二楔面形成梯形口樣式且大口端朝向主動方向;所述第一楔面間形成的梯形口的擴口幅度大于所述第二楔面間形成的梯形口的擴口幅度;所述撥片的外側面形成為呈弧形的凹面;在所述翅板的自由端形成翻邊。
2.根據權利要求1所述的一種焦沫去除焦化廢水COD的裝置,其特征在于:在所述流化床外筒上設有上下相間的多個焦沫投放器;所述焦沫投放器分別對應在相鄰的兩個擾流總成之間。
3.根據權利要求1所述的一種焦沫去除焦化廢水COD的裝置,其特征在于:在所述流化床外筒上設有酸溶液投放器;所述酸溶液投放器能夠將酸溶液投放在所述流化床外筒的筒腔下部。
4.根據權利要求1所述的一種焦沫去除焦化廢水COD的裝置,其特征在于:在所述三相分離器與所述沉淀池之間設有曝氣池;所述三相分離器通過管路與所述曝氣池上部連通;所述曝氣池上部通過管路與所述沉淀池上部連通;所述沉淀池下部與所述曝氣池上部通過管路連通,且在管路上設有蠕動泵。
5.根據權利要求1所述的一種焦沫去除焦化廢水COD的裝置,其特征在于:所述流化床反應器包括承載架和固定在所述承載架上的多個層板;多個層板之間前后相間地布置,且在相鄰的兩個層板之間設有上下相間的多個隔板,而在相鄰的層板之間形成貫通槽;所述擾流總成中的擾流板對應設在貫通槽內;所述陶瓷膜分離系統設置在層板之間。
6.根據權利要求5所述的一種焦沫去除焦化廢水COD的裝置,其特征在于:至少在所述承載架的上、下端配置設有緩沖網組;所述緩沖網組包括多層緩沖網,且該多層緩沖網之間形成有上下間距;在所述承載架上對應于緩沖網組的上、下方布設有縱橫交叉的繩。
7.根據權利要求1所述的一種焦沫去除焦化廢水COD的裝置,其特征在于:所述驅動單元包括傳動箱和電機,傳動箱固定在流化床外筒上且內部傳動結構的輸出端為凸輪;所述流化床外筒的外壁上形成有能伸入至所述傳動箱內的凸臺,并在所述凸臺的端面上形成有沉孔;套裝在所述竄動桿上的彈簧置入在所述凸臺上的沉孔中;所述彈簧的一端與所述凸臺上的沉孔的內底面接觸,另一端與在所述竄動桿上設置的螺環接觸;所述竄動桿的端部與所述凸輪匹配;隨著所述凸輪旋轉,以及所述彈簧的伸縮變化,來使所述竄動桿作往復竄動動作。
發明內容
本發明提供的焦沫去除焦化廢水COD的裝置,能提高曝氣與水體的傳質、混合效果,使有機物與在充分曝氣條件下處于流化狀態的焦沫進行充分地傳質、混合,而能為吸附在焦沫多孔表面的大量微生物提供足夠的溶氧,在高溶解氧條件下實現微生物對附著在焦沫表面的有機物進行氧化分解。
本發明實現其技術目的所采取的技術方案如下:
一種焦沫去除焦化廢水COD的裝置,包括污水池、流化床單元、沉淀池、回流槽和回流泵。
所述流化床單元包括流化床外筒、設在所述流化床外筒內的三相分離器和流化床反應器,以及設在所述流化床外筒上的多個擾流總成。其中,所述三相分離器設在流化床外筒的上部,所述流化床反應器設在所述三相分離器的下方,包含有陶瓷膜分離系統。多個擾流總成上下相間分布。所述流化床外筒的筒腔下部設有布水器。
所述污水池通過管路連通在所述流化床外筒的下部,且在管路上設有進水泵和流量計,所述進水泵可選擇為蠕動泵。
曝氣管自上向下伸入至所述流化床外筒內,外端匹配設有空氣泵。在所述曝氣管的管路上設有流量計和空氣增壓泵。
所述沉淀池通過管路連通所述三相分離器,且在管路上設有電磁閥。所述回流槽通過管路連通所述沉淀池。所述回流泵分別通過管路與所述回流槽和所述流化床外筒連通,而能由所述回流槽抽吸回流廢液輸送給所述流化床單元,并且在所述回流泵與所述流化床單元之間的連接管路上設有電磁閥和流量計。所述回流泵可選擇為離心泵。
在所述流化床外筒的側壁上設有焦沫投放器。
所述擾流總成中的擾流板設在所述流化床外筒的筒腔內,能相對所述流化床外筒左右往復竄動,而能橫向地不斷攪動水體,促使水體局部產生湍流或者稱亂流、擾流或紊流。
所述曝氣管伸入至所述流化床外筒的筒腔內的一段上,于對應在所述擾流板上方和/或下方位置形成有橫向延伸的支管,在該支管上沿軸向相間地設有多個曝氣頭。仍可在曝氣管的下端設置曝氣頭。
所述曝氣頭相距所述擾流板的上部邊沿和/或下部邊沿形成有一定間距。所述曝氣頭的曝氣氣流能射向所述擾流板且部分地射至所述擾流板上。所述曝氣氣流可以上下垂直地射向所述擾流板,也可以相對水平方向呈銳角夾角的射流方向射向所述擾流板。
在本專利方案下,所述曝氣頭射出的曝氣氣流的部分氣泡能直接與擾動的水流撞擊混合,來提升曝氣與水體的傳質、混合效果;還有所述曝氣頭射出的曝氣氣流的部分曝氣氣泡能被所述擾流板切割形成更小的多個氣泡,并分散向擾動的水體,來提升曝氣與水體的傳質、混合效果。提升了曝氣效果和溶氧程度,能促使溶氧與處于流化狀態的焦沫實現充分傳質、混合,而在高溶解氧條件下實現微生物對附著在焦沫表面的有機物的氧化分解過程,來進一步改善對焦化廢水中的COD去除效果。
可選地,于所述流化床外筒上,上下相間地設有多個焦沫投放器。所述焦沫投放器分別對應在相鄰的兩個擾流總成之間。
可選地,在所述流化床外筒的下部設有酸溶液投放器。所述酸溶液投放器能夠將酸溶液投放在所述流化床外筒的筒腔下部。可使酸溶液投放在布水器的上方。
可選地,在所述三相分離器與所述沉淀池之間設有曝氣池。所述三相分離器通過管路與所述曝氣池上部連通。所述曝氣池上部通過管路與所述沉淀池上部連通。所述沉淀池下部與所述曝氣池上部通過管路連通,且在管路上設有蠕動泵、流量計和電磁閥。在所述曝氣池的下部配置有曝氣管路,在曝氣管路的自由端配置有空氣泵,曝氣管路上設有流量計和空氣增壓泵。
可選地,所述流化床反應器包括承載架和固定在所述承載架上的多個層板。所述層板沿上下方向延伸。
多個層板之間前后相間地布置,且在相鄰的兩個層板之間設有上下相間的多個隔板,而在相鄰的層板之間形成貫通槽。所述擾流總成中的擾流板對應設在貫通槽內,可使擾流板的兩端貫穿至貫通槽的外部。
所述陶瓷膜分離系統設置在各個層板之間。所述貫通槽對應的位置沒有布設陶瓷膜分離部件。
可選地,至少在所述承載架的上、下端配置設有緩沖網組。所述緩沖網組包括多層緩沖網,且該多層緩沖網之間形成有上下間距。在所述承載架上對應于緩沖網組的上、下方布設有縱橫交叉的繩。所述繩交叉形成的繩網能約束著緩沖網組上下擺浮的幅度。
還可在所述承載架的左、右端配置緩沖網組,此處的緩沖網組也包括多層緩沖網且多層緩沖網之間左右相間。
可選地,所述擾流總成還包括竄動桿、一對均形成有軸孔的端塊、一對彈簧裝伸縮套,以及驅動單元。
一對端塊在所述流化床外筒的徑向上相對,且被固定在所述流化床外筒的內壁上。
所述驅動單元固定在所述流化床外筒的外壁上。
所述竄動桿的兩端分別插入至所述端塊上的軸孔內,且竄動桿的一端伸入至同一端的端塊上的軸孔中部,另一端穿出至同一端的端塊上的軸孔外而與所述驅動單元相匹配。
所述驅動單元能驅使所述竄動桿沿徑向做往復移動。
所述擾流板固定在所述竄動桿的中部。
一對彈簧裝伸縮套均套裝在所述竄動桿上,并對應分布在所述竄動桿兩端處的所述擾流板兩端與兩個端塊之間的位置。
所述彈簧裝伸縮套的一端固定在所述竄動桿的外壁上,另一端固定在所述端塊上,能將所述竄動桿的兩端段與所述流化床外筒的腔隔離。
所述竄動桿受所述驅動單元驅使而沿所述流化床外筒的徑向作往復竄動的過程中,所述彈簧裝伸縮套能產生伸縮變形,來提供讓位。
具體地,可以使一個端塊上的軸孔可以是沉孔,另一個端塊上的軸孔為通孔,使竄動桿穿出該通孔后與驅動單元匹配。還可以使兩個端塊上的軸孔均為通孔。
一般要求,所述竄動桿與所述端塊上的軸孔相匹配的一段的外徑與所述端塊上的軸孔的內徑一致。但不排除端塊上的軸孔內徑大于所述竄動桿與軸孔對應匹配段的外徑的實施方案。
為減小相對摩擦阻力,延長所述竄動桿的使用壽命。一方面,可在所述流化床外筒上安裝潤滑油注入器,來向所述端塊的軸孔內間斷地注入潤滑油。此時,靠向所述驅動單元的端塊上的軸孔與竄動桿的匹配面之間需要設置密封圈。另一方面,還可在所述竄動桿上的與所述端塊上的軸孔對應匹配的一段外壁上嵌裝滾珠,滾珠能與軸孔的內壁相切,來減小摩擦,延長竄動桿的使用壽命。
可選地,所述驅動單元包括傳動箱和電機,所述傳動箱固定在所述流化床外筒上且內部傳動結構的輸出端為凸輪。
所述流化床外筒的外壁上形成有能伸入至所述傳動箱內的凸臺,且在所述凸臺的端面上形成有沿所述流化床外筒的徑向的沉孔。
套裝在所述竄動桿上的彈簧置入在所述凸臺上的沉孔中。所述彈簧的一端與所述凸臺上的沉孔的內底面接觸,另一端與在所述竄動桿上設置的螺環接觸。所述竄動桿的端部與所述凸輪匹配。隨著所述凸輪旋轉,能間斷地推動所述竄動桿沿所述流化床外筒的徑向移動,所述彈簧被壓縮,同時借助所述彈簧的伸展變形,能使所述竄動桿不斷復位,而實現循環地驅使所述竄動桿沿所述流化床外筒的徑向作往復竄動的動作目的。隨著所述竄動桿的往復移動,能同步地帶著所述擾流板往復竄動,而能橫向地不斷攪動水體,促使水體局部產生亂流。
可選地,在所述擾流板的前側和后側分別固定設有多個撥片,每一側的撥片均沿所述擾流板的長度方向相間設置。
所述撥片上形成有相對伸出所述擾流板的前、后邊緣的翅板。同一側的撥片上的翅板朝相同方向傾斜。
具體地,可使前后側的撥片對稱地設置。
具體地,所述撥片包括第一撥片和第二撥片,所述第一撥片上的翅板長度小于所述第二撥片上的翅板長度,且在擾流板的前、后側所設置的多個撥片均為第一撥片與第二撥片交替布置的形式。
具體地,定義所述竄動桿朝背離所述驅動單元一側移動的方向為主動方向,同時,定義所述竄動桿朝靠近所述驅動單元一側移動的方向為被動方向,還設有一下技術特征:
所述撥片的上端面和下端面分別相對所述擾流板的上端面和下端面向上或向下凸出。
所述撥片朝向主動方向的一側形成有第一楔面,同時,所述撥片的前側或后側形成有第二楔面。這樣,撥片上形成的所述第一楔面與所述第二楔面連貫形成夾角為鈍角的“V”形面,并稱之為內側面。此外,所述撥片朝向被動方向的一側形成有第三楔面。
使在所述擾流板前、后側相對設置的兩個撥片上的第一楔面形成梯形口樣式且大口端朝向主動方向。使在所述擾流板前、后側相對設置的兩個撥片上的第二楔面形成梯形口樣式且大口端朝向主動方向。要求所述第一楔面間形成的梯形口的擴口幅度要顯著大于所述第二楔面間形成的梯形口的擴口幅度。所述撥片上的第一楔面與第三楔面的傾斜方向相同,相對左右方向形成的夾角大小可以相同,也可以略有差異。所述第一楔面的延伸長度顯著大于所述第三楔面的延伸長度。
所述撥片的外側面形成為呈弧形的凹面。可在所述撥片或者說所述翅板的自由端形成一定幅度的翻邊,也可以不設置翻邊。
可選地,所述彈簧裝伸縮套的兩端分別連接著第一連接環和第二連接環。所述第一連接環與所述竄動桿之間可以通過螺紋連接結構來建立固定連接關系。所述第二連接環與所述端塊上形成的螺紋沉孔連接。
具體地,所述彈簧狀伸縮套外形呈椎體狀且大端朝向所述端塊。
有益效果:本專利所提供的焦沫去除焦化廢水COD的裝置,能提升曝氣與水體的傳質、混合效果,使水體中難以降解的有機物與在充分曝氣條件下處于流化狀態的焦沫進行充分地傳質、混合,而能為吸附在焦沫多孔表面的大量微生物提供足夠的溶氧,在高溶解氧條件下實現微生物對附著在焦沫表面的(小分子)有機物進行氧化分解,來進一步改善對焦化廢水中的COD去除效果,降低COD指標。
(發明人:王曉東;李煥壘)






