公布日:2023.09.29
申請日:2023.04.10
分類號:F23G7/00(2006.01)I;C02F11/13(2019.01)I;B01D53/81(2006.01)I;B01D53/50(2006.01)I;B01D46/02(2006.01)I;B01D53/04(2006.01)I;B01D53/78(2006.01)I;
B01D53/26(2006.01)I;F23G5/04(2006.01)I;F23G5/16(2006.01)I;F23G5/20(2006.01)I;F23G5/46(2006.01)I;F22B1/18(2006.01)I;F23J15/00(2006.01)I;F23J15/
02(2006.01)I;F23J15/04(2006.01)I;F23J15/06(2006.01)I
摘要
本發明涉及污泥處理技術領域,公開一種節能環保型污泥處理系統,包括燃燒室、回轉窯、二燃室、噴霧干化塔、脫硫塔、布袋除塵器、引風機、噴淋系統和煙囪,所述二燃室的上端和噴霧干化塔的上端之間設有余熱鍋爐;所述二燃室上設有一氧化碳排放控制裝置。有效解決了熱量利用率低及一氧化碳排放問題。

權利要求書
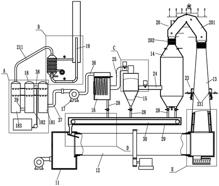
1.一種節能環保型污泥處理系統,包括燃燒室(11)、回轉窯(12)、二燃室(13)、噴霧干化塔(14)、脫硫塔(15)、布袋除塵器(16)、引風機(17)、噴淋系統(18)和煙囪(19),其特征在于:所述二燃室(13)的上端和噴霧干化塔(14)的上端之間設有余熱鍋爐(20);所述二燃室(13)上設有一氧化碳排放控制裝置(23);所述余熱鍋爐(20)包括呈“人”字型的煙氣通道(201),煙氣通道(201)的兩端各固定連接有一個伸縮節(202),兩個伸縮節(202)分別固定在二燃室(13)的上端和噴霧干化塔(14)的上端;所述煙氣通道(201)的內壁上設有水冷壁(203),水冷壁(203)的上端連接有蒸汽上升組件(204),蒸汽上升組件(204)與鍋筒(205)的蒸汽腔連接,水冷壁(203)的下端連接有冷卻水下降組件(206),冷卻水下降組件(206)與鍋筒(205)的儲水腔連接;所述一氧化碳排放控制裝置(23)包括設置在二燃室(13)側壁上的一對對稱設置的燃燒噴筒(231)。
2.根據權利要求1所述的一種節能環保型污泥處理系統,其特征在于:所述水冷壁(203)包括分別貼合在煙氣通道(201)的四側內壁上的頂墻水冷壁(2031)、底墻水冷壁(2032)、前墻水冷壁和后墻水冷壁(2033);所述蒸汽上升組件(204)包括多個上集箱(2041)和多個上升管(2042),上升管(2042)連接對應的上集箱(2041)與鍋筒(205)的蒸汽腔;所述冷卻水下降組件(206)包括與鍋筒(205)的儲水腔相連接的集中下降管(2061),集中下降管(2061)上連接有電動流量調節閥(2062),集中下降管(2061)的下端通過多個下降支管(2063)連接有多個下集箱(2064);所述頂墻水冷壁(2031)、底墻水冷壁(2032)、前墻水冷壁和后墻水冷壁(2033)的換熱管的上端連接在對應的上集箱(2041)上;頂墻水冷壁(2031)、底墻水冷壁(2032)、前墻水冷壁和后墻水冷壁(2033)的換熱管的下端連接在對應的下集箱(2064)上;上集箱(2041)和下集箱(2064)通過多根吊桿(2065)掛接在相應的樓層板上。
3.根據權利要求1所述的一種節能環保型污泥處理系統,其特征在于:所述燃燒噴筒(231)的內端與二燃室(13)的內腔相通;所述燃燒噴筒(231)的外端連接有進風管(232)和天然氣進管(233),進風管(232)遠離燃燒噴筒(231)的一端連接有第二流量調節閥(234),兩個進風管(232)的流量調節閥分別與進氣歧管(235)的兩出口端連接,進氣支管(235)的進氣端連接有第二鼓風機(236);所述天然氣進管(233)上設有第一球閥(237)、第三流量調節閥(238)和第二球閥(239)。
4.根據權利要求3所述的一種節能環保型污泥處理系統,其特征在于:所述燃燒噴筒(231)內設有火花塞(2310),火花塞(2310)通過高壓線(2311)與點火線圈連接,點火線圈設置在變壓器柜(2312)內,變壓器柜(2312)固定在支架(2313)上。
5.根據權利要求1所述的一種節能環保型污泥處理系統,其特征在于:所述噴淋系統(18)和煙囪(19)之間設有余熱利用脫白裝置(21);所述余熱利用脫白裝置(21)包括與噴淋系統(18)連接的第七管道(211),第七管道(211)的另一端與換熱塔體(212)的上端連接,換熱塔體(212)的下端與呈“U”字型設置的煙囪(19)的下端連接;所述換熱塔體(212)內固定有上下設置的第一隔板(213)和第二隔板(214),第一隔板(213)和第二隔板(214)之間固定有若干矩形陣列的冷卻管(215);所述第一隔板(213)、第二隔板(214)和換熱塔體(212)圍合成的換熱腔(2100)連接有上下設置的出氣管(216)和進氣管(217),進氣管(217)的進氣端連接有第一鼓風機(218);所述出氣管(216)的另一端伸入到煙囪外筒體(219)內,所述煙囪(19)的上端插套在煙囪外筒體(219)內;所述煙囪(19)靠近換熱塔體(212)的一端和出氣管(216)上各設有一個溫度傳感器(2113)。
6.根據權利要求5所述的一種節能環保型污泥處理系統,其特征在于:所述冷卻管(215)呈多級“S”型彎曲狀;所述換熱塔體(212)內設有多塊左右錯開設置的導流板(2110),導流板(2110)的一端固定在換熱塔體(212)上,導流板(2110)的另一端與換熱塔體(212)內壁之間留有氣體通道(2101);多塊導流板(2110)設置在出氣管(216)和進氣管(217)之間;所述煙囪(19)伸入到換熱塔體(212)內的端部上方設有擋水罩(2111),擋水罩(2111)與換熱塔體(212)固定連接;所述擋水罩(2111)兩端低中間高設置;所述換熱塔體(212)的底部連接有出水管(2112)。
7.根據權利要求1所述的一種節能環保型污泥處理系統,其特征在于:所述噴霧干化塔(14)和脫硫塔(15)之間通過第一管道(24)連接,脫硫塔(15)與布袋除塵器(16)之間通過第二管道(25)連接,第一管道(24)上設有石灰進料絞龍(26);所述第二管道(25)上設有活性炭絞龍(27);所述噴霧干化塔(14)、脫硫塔(15)和布袋除塵器(16)的下端各連接有鎖氣式給料機(28),鎖氣式給料機(28)的出口端面向板鏈輸送機(29),板鏈輸送機(29)設置在回料通道(30)內,回料通道(30)的左端的第一出料孔(301)連接有出料管(31),板鏈輸送機(29)的左端延伸至出料管(31)上方;所述出料管(31)的下端銜接有左高右低傾斜設置的滑料通道(32),滑料通道(32)固定在燃燒室(11)內,滑料通道(32)的右端延伸至回轉窯(12)內;所述回轉窯(12)的兩端分別轉動連接在燃燒室(11)和二燃室(13)上;所述二燃室(13)的底部設有第二出料孔(1301),第二出料孔(1301)的下端連接有出料管道(33),出料管道(33)內套接有出料螺旋輸送軸(34),出料螺旋輸送軸(34)連接有驅使其轉動的第三電機。
8.根據權利要求8所述的一種節能環保型污泥處理系統,其特征在于:所述石灰進料絞龍(26)包括插套并固定在第一管道(24)上的第一進料管(261),第一進料管(261)內設有第一螺旋輸送軸(262),第一螺旋輸送軸(262)的后端設有驅使其轉動的第一電機,第一電機固定在第一進料管(261)的后端,所述第一進料管(261)的后端上方連接有石灰儲倉(264);所述活性炭絞龍(27)包括插套并固定在第二管道上的上的第二進料管,第二進料管內設有第二螺旋輸送軸,第二螺旋輸送軸的后端設有驅使其轉動的第二電機,第二電機固定在第二進料管的后端,所述第二進料管的后端上方連接有活性炭儲倉。
9.根據權利要求1所述的一種節能環保型污泥處理系統,其特征在于:所述二燃室(13)包括混凝土澆筑的燃燒室底座(131),燃燒室底座(131)上澆筑有上小下大設置的混凝土錐筒(132),混凝土錐筒(132)內套接有不銹鋼錐筒(133),不銹鋼錐筒(133)的底部壓靠在燃燒室底座(131)上,不銹鋼錐筒(133)的外壁上固定有多個限位桿(134),限位桿(134)插套在混凝土錐筒(132)的內壁上的插孔內;所述不銹鋼錐筒(133)的外壁和混凝土錐筒(132)的外壁之間形成保溫腔(1300)。
發明內容
本發明的目的是提供一種節能環保型污泥處理系統,可有效提高煙氣余熱利用,提高經濟性,同時可有效控制一氧化碳的排放。
本發明的上述技術目的是通過以下技術方案得以實現的:一種節能環保型污泥處理系統,包括燃燒室、回轉窯、二燃室、噴霧干化塔、脫硫塔、布袋除塵器、引風機、噴淋系統和煙囪,所述二燃室的上端和噴霧干化塔的上端之間設有余熱鍋爐;所述二燃室上設有一氧化碳排放控制裝置;所述余熱鍋爐包括呈“人”字型的煙氣通道,煙氣通道的兩端各固定連接有一個伸縮節,兩個伸縮節分別固定在二燃室的上端和噴霧干化塔的上端;所述煙氣通道的內壁上設有水冷壁,水冷壁的上端連接有蒸汽上升組件,蒸汽上升組件與鍋筒的蒸汽腔連接,水冷壁的下端連接有冷卻水下降組件,冷卻水下降組件與鍋筒的儲水腔連接;所述一氧化碳排放控制裝置包括設置在二燃室側壁上的一對對稱設置的燃燒噴筒。
布袋除塵器的上端通過第三管道與引風機的一端連接;所述噴淋系統包括第一噴淋塔、第二噴淋塔和第三噴淋塔,引風機的另一端通過第四管道與第一噴淋塔的下端連接,第一噴淋塔的上端和第二噴淋塔的上端之間通過第五管道連接,第二噴淋塔的下端與第三噴淋塔的下端通過第六管道連接;所述第一噴淋塔、第二噴淋塔和第三噴淋塔內各設有多個噴淋頭,多個噴淋頭安裝在堿液供給管上,堿液供給管的另一端與堿液供給箱連接,堿液供給管上設有增壓泵。
所述噴霧干化塔的上端連接有污泥霧化噴頭,污泥霧化噴頭連接有污泥進料管和高壓氣管,污泥進料管的污泥進料工作通過螺桿泵輸送,高壓氣管連接有高壓氣源。
所述水冷壁包括分別貼合在煙氣通道的四側內壁上的頂墻水冷壁、底墻水冷壁、前墻水冷壁和后墻水冷壁;所述蒸汽上升組件包括多個上集箱和多個上升管,上升管連接對應的上集箱與鍋筒的蒸汽腔,蒸汽腔連接有蒸汽接管;所述冷卻水下降組件包括與鍋筒的儲水腔相連接的集中下降管,集中下降管上連接有電動流量調節閥,集中下降管的下端通過多個下降支管連接有多個下集箱;鍋筒的儲水腔連接有補水管;所述頂墻水冷壁、底墻水冷壁、前墻水冷壁和后墻水冷壁的換熱管的上端連接在對應的上集箱上;頂墻水冷壁、底墻水冷壁、前墻水冷壁和后墻水冷壁的換熱管的下端連接在對應的下集箱上;上集箱和下集箱通過多根吊桿掛接在就近的樓層板上。
所述燃燒噴筒的內端與二燃室的內腔相通;所述燃燒噴筒的外端連接有進風管和天然氣進管,進風管遠離燃燒噴筒的一端連接有第二流量調節閥,兩個進風管的流量調節閥分別與進氣歧管的兩出口端連接,進氣支管的進氣端連接有第二鼓風機;所述天然氣進管上設有第一球閥、第三流量調節閥和第二球閥。第二球閥連接有天然氣管道。
所述燃燒噴筒內設有火花塞,火花塞通過高壓線與點火線圈連接,點火線圈設置在變壓器柜內,變壓器柜固定在支架上。
所述噴淋系統和煙囪之間設有余熱利用脫白裝置;所述余熱利用脫白裝置包括與噴淋系統連接的第七管道,第七管道的另一端與換熱塔體的上端連接,換熱塔體的下端與呈“U”字型設置的煙囪的下端連接;所述換熱塔體內固定有上下設置的第一隔板和第二隔板,第一隔板和第二隔板之間固定有若干矩形陣列的冷卻管;所述第一隔板、第二隔板和換熱塔體圍合成的換熱腔連接有上下設置的出氣管和進氣管,進氣管的進氣端連接有第一鼓風機;所述出氣管的另一端伸入到煙囪外筒體內,所述煙囪的上端插套在煙囪外筒體內;所述煙囪靠近換熱塔體的一端和出氣管上各設有一個溫度傳感器。溫度傳感器連接有控制器,控制器控制所述第一鼓風機。
所述冷卻管呈多級“S”型彎曲狀;所述換熱塔體內設有多塊左右錯開設置的導流板,導流板的一端固定在換熱塔體上,導流板的另一端與換熱塔體內壁之間留有氣體通道;多塊導流板設置在出氣管和進氣管之間;所述煙囪伸入到換熱塔體內的端部上方設有擋水罩,擋水罩與換熱塔體固定連接;所述擋水罩兩端低中間高設置;所述換熱塔體的底部連接有出水管。
所述噴霧干化塔和脫硫塔之間通過第一管道連接,脫硫塔與布袋除塵器之間通過第二管道連接,第一管道上設有石灰進料絞龍;所述第二管道上設有活性炭絞龍;所述噴霧干化塔、脫硫塔和布袋除塵器的下端各連接有鎖氣式給料機,鎖氣式給料機的出口端面向板鏈輸送機,板鏈輸送機設置在回料通道內,回料通道的左端的第一出料孔連接有出料管,板鏈輸送機的左端延伸至出料管上方;所述出料管的下端銜接有左高右低傾斜設置的滑料通道,滑料通道固定在燃燒室內,滑料通道的右端延伸至回轉窯內;所述回轉窯的兩端分別轉動連接在燃燒室和二燃室上;所述二燃室的底部設有第二出料孔,第二出料孔的下端連接有出料管道,出料管道內套接有出料螺旋輸送軸,出料螺旋輸送軸連接有驅使其轉動的第三電機。
.根據權利要求所述的一種節能環保型污泥處理系統,其特征在于:所述石灰進料絞龍包括插套并固定在第一管道上的第一進料管,第一進料管內設有第一螺旋輸送軸,第一螺旋輸送軸的后端設有驅使其轉動的第一電機,第一電機固定在第一進料管的后端,所述第一進料管的后端上方連接有石灰儲倉;所述活性炭絞龍包括插套并固定在第二管道上的上的第二進料管,第二進料管內設有第二螺旋輸送軸,第二螺旋輸送軸的后端設有驅使其轉動的第二電機,第二電機固定在第二進料管的后端,所述第二進料管的后端上方連接有活性炭儲倉。
所述二燃室包括混凝土澆筑的燃燒室底座,燃燒室底座上澆筑有上小下大設置的混凝土錐筒,混凝土錐筒內套接有不銹鋼錐筒,不銹鋼錐筒的底部壓靠在燃燒室底座上,不銹鋼錐筒的外壁上固定有多個限位桿,限位桿插套在混凝土錐筒的內壁上的插孔內;所述不銹鋼錐筒的外壁和混凝土錐筒的外壁之間形成保溫腔。
通過在二燃室上設置一對燃燒噴筒,燃燒噴筒燃燒天然氣可對二燃室內的一氧化碳及高溫碳進行充分產生使其變成二氧化碳,可有效控制一氧化碳排放量及有效杜絕霧化干化塔內發生水煤氣反應;通過在二燃室和噴霧干化塔之間設置余熱鍋爐,余熱鍋爐代替現有的主風管,可避免主風管應熱脹冷縮產生的破損;同時余熱鍋爐可對進入到霧化干化塔前的煙氣熱量進行熱交換,產生的蒸汽可對印染污泥進行脫水或接入市政供熱管道,可有效提高能源利用率,提高經濟效益;通過在噴霧干化塔和脫硫塔之間設置石灰進料絞龍、在脫硫塔和布袋除塵器之間設置活性炭絞龍,及通過燃燒室、回轉窯、二燃室、噴霧干化塔、脫硫塔、布袋除塵器、引風機、鎖氣式給料機、板鏈輸送機、回料通道、第一出料孔、出料管和滑料通道形成一個脫硫循環系統,可有效出去煙氣中大部分二氧化硫,從而有效降低后期噴淋系統的除硫壓力,可有效保證硫排放要求;通過鼓入常溫空氣對噴淋系統排出的含水率較高煙氣進行冷凝,大幅降低煙氣含水率;通過換熱后的空氣與煙氣出口端煙氣進行混合,可進一步降低煙氣含水率,從而實現煙囪脫白,同時可對煙氣中的熱量進行充分利用,降低能耗。
(發明人:俞其林;陳洪鶴;裘華剛;孫榮林;俞聰儒)






