申請日2015.10.16
公開(公告)日2015.12.23
IPC分類號C02F9/04; C02F101/16; C01C1/10
摘要
本發明公開了一種含氨廢水的處理裝置及處理方法。它包括:原水箱,水氣混合泵,多級脫氨膜組件,水射真空泵,熱泵,純水箱,多級吸氨膜組件和離心泵。將含氨廢水的pH值調整到10~12,借助水射真空泵的作用,在多級脫氨膜組件內逸出氨氣,然后進入多級吸氨膜組件內與純水進行混合,得到6mg/L~15mg/L氨水。本發明摒棄傳統的硫酸等酸性吸收劑,不會產生大量的硫酸銨稀溶液,也就不會造成二次污染;借助水射真空泵的作用有效提取廢水中的氨氣,然后與純水接觸制取氨水。本發明簡便易行,變廢為寶,徹底解決了含氨廢水的處理問題,可直接應用于水處理等環保領域。
權利要求書
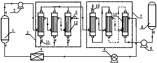
1.一種含氨廢水的處理裝置,其特征在于,它包括:原水箱(1),水氣混合泵(2),多級脫氨膜組件(3),水射真空泵(4),熱泵(5),純水箱(6),多級吸氨膜組件(7)和離心泵(8);原水箱(1)出口經水氣混合泵(2)與多級脫氨膜組件(3)中的第一級膜組件的膜絲外側連接,多級脫氨膜組件(3)的最后一級膜組件的膜絲外側為處理后廢水排放口(9);多級脫氨膜組件(3)的每級膜組件的膜絲內側的一端都與多級吸氨膜組件(7)的第一級膜組件的膜絲外側的一端連接,多級脫氨膜組件(3)的每級膜組件的膜絲內側的另一端都為排污口(11);多級脫氨膜組件(3)的第一級膜組件的膜絲外側的另一端與第二級膜組件的膜絲外側的一端連接,多級脫氨膜組件(3)最后第二級膜組件的膜絲外側的另一端與最后一級膜組件的膜絲外側的一端連接;多級吸氨膜組件(7)的第一級膜組件的膜絲外側的另一端與第二級膜組件的膜絲外側的一端連接,多級吸氨膜組件(7)最后第二級膜組件的膜絲外側的另一端與最后一級膜組件的膜絲外側的一端連接,多級吸氨膜組件(7)的最后一級膜組件的膜絲外側的另一端與水射真空泵(4)的一端連接;純水箱(6)經離心泵(8)與多級吸氨膜組件(7)的最后一級膜組件的膜絲內側的一端相連接,多級吸氨膜組件(7)的最后一級膜組件的膜絲內側的另一端與最后第二級膜組件的膜絲內側的一端連接,多級吸氨膜組件(7)的第二級膜組件的膜絲內側的另一端與第一級膜組件的膜絲內側的一端連接,多級吸氨膜組件(7)的第一級膜組件的膜絲內側的另一端為氨水排放口(10);水射真空泵(4)的另一端經熱泵(5)與原水箱(1)入口連接。
2.根據權利要求1所述的一種含氨廢水的處理裝置,其特征在于:所述多級脫氨膜組件(3)為3~7級脫氨膜組件,由聚四氟乙烯中空纖維膜(12)組成。
3.根據權利要求1所述的一種含氨廢水的處理裝置,其特征在于:所述多級吸氨膜組件(7)為3~7級脫氨膜組件,由聚丙烯中空纖維膜(13)組成。
4.用于權利要求1所述裝置的一種含氨廢水的處理方法,其特征在于,該方法的步驟如下:
1)采用NaOH將含氨廢水的pH值調整到10~12;然后通過水氣混合泵進入多級脫氨膜組件的膜絲外側;
2)純水通過離心泵進入多級吸氨膜組件的膜絲內側;
3)在水射真空泵的作用下,含氨廢水中產生的氨氣從多級脫氨膜組件的膜絲內側抽出,進入多級吸氨膜組件的膜絲外側,然后揮發進入內側與純水進行混合,得到6mg/L~15mg/L濃度的氨水;
4)要排污時,打開多級脫氨膜組件下部的排污口,進行排污處理。
5.根據權利要求4所述的一種含氨廢水的處理方法,其特征在于:水射真空泵運行時產生的熱量通過熱泵傳遞給原水箱,從而加熱原水,進而提高含氨廢水的處理效率。
說明書
一種含氨廢水的處理裝置及處理方法
技術領域
本發明涉及廢水處理裝置及處理方法,尤其是涉及一種含氨廢水的處理裝置及處理方法。
背景技術
伴隨著工農業迅速的發展,水資源污染問題日益嚴重。氨氮是工業和生活廢水的主要污染物之一。氨氮富集會導致水體富營養化,使水中微生物大量繁殖,降低水中溶氧量,導致魚類大量死亡,甚至會導致湖泊干涸等環境污染,對生態環境和人類身體健康具有極大的危害。
目前國內外的研究人員對處理氨氮廢水進行了很多研究,常用的處理氨氮廢水的方法包括:空氣吹脫法、化學沉淀法、折點加氯法、生物脫氮法和膜分離方法等。
空氣吹脫法是將空氣鼓入氨氮廢水中,使廢水中的氨氮透過氣液界面從液相轉移到氣相,最終達到脫除的效果。專利CN102030438A采用空氣吹脫法并結合離子交換工序來處理氨氮廢水,該方法克服了單純吹脫法在低氨氮濃度時效率低的缺點。專利CN104261501A通過空氣吹脫法對城市垃圾滲濾液氨氮進行處理,氨氮吹脫率為80%以上。但是空氣吹脫法存在運行成本高,設備易腐蝕,易造成二次污染等缺點。
化學沉淀法主要是利用Mg2+、PO43-等物質與廢水中的氨氮反應生成沉淀,再將沉淀濾除,從而去除廢水中的氨氮。專利CN100384754C利用化學沉淀法處理氨氮廢水,該方法能夠連續操作且處理效果高。專利CN1493528A通過化學沉淀法處理氨氮廢水,氨氮去除率在95%以上。專利CN102690001A通過鈣鎂磷肥處理高氨氮廢水,氨氮脫除率可達70%~80%。化學沉淀法處理工藝簡單,但由于加入的沉淀劑價格昂貴導致處理成本上升。
折點加氯法是向氨氮廢水中加入次氯酸鈉等物質,將廢水中的NH3-N氧化成氮氣從而脫除氨氮的工藝方法。專利CN103011441A通過折點加氯法處理氨氮廢水。專利CN102863109A通過折點加氯法并結合吹脫處理和電化學反應,該工藝氨氮去除效果好、工藝結構簡單。折點加氯法能夠很好地處理低濃度氨氮廢水,而且操作簡單,但是高濃度氨氮廢水處理效果較差。同時,由于該方法需要使用次氯酸鈉等氧化劑,導致處理成本增加。
生物脫氮法主要利用微生物在生化條件下,將廢水中的氨氮轉化為硝態氮,再通過反硝化過程將硝態氮還原成氣態氮從水中逸出,最終達到脫氮的目的。
專利CN1562806A利用生物脫氮技術設計了相應的工藝路線,使經處理的氨氮污水達到國家規定的排放標準。專利CN103508615A通過生物脫氮法并在氨氮廢水中添加生物填料提高氨氮處理效果。專利CN101549907A利用生物脫氨法,設計一種高氨氮工業廢水處理的膜生物反應設備處理氨氮廢水。生物脫氮法需要使用大量微生物,所以對廢水水質要求高,設備占地面積大,操作條件苛刻。
膜吸收脫氨技術以膜分離技術為基礎并且結合化學吸收方法,一般采用酸性溶液作為吸收劑,通過吸收劑和氨的化學反應來吸收氨氮。專利CN104609588A采用膜吸收技術并結合反滲透和正滲工藝流程對高鹽高氨氮廢水進行脫除,該方法氨氮回收率高,產水水質好。專利CN104609587A通過膜吸收方法處理氨氮廢水,并通過納濾、正滲透和冷卻結晶工藝處理反應后的吸收液。專利CN104058519A采用多級膜組件串聯處理氨氮廢水,總氨氮的脫除率可達50~99%。專利CN101508500A利用膜混凝接觸反應器從垃圾滲濾液回收氨氮。膜吸收脫氨法處理效果好,氨氮脫除率高。專利CN103896354A通過真空膜脫氨技術將氨氮廢水中的游離氨分離出來并將氨氣回收成高濃度的氨水。專利CN103183393A通過真空膜脫氨技術處理氨氮廢水,實現了資源的回收利用。
這類專利由于采用硫酸等酸性溶液作為吸收劑,處理過程中會形成大量含有稀硫酸的硫酸銨稀溶液,不能直接作為肥料加以再利用,也很難通過其他工藝進行處理,在一定程度上來說,已經造成了二次污染。
發明內容
本發明的目的在于提供一種含氨廢水的處理裝置及處理方法,利用水氣混合泵來泵送廢水,借助水射真空泵的作用,有效提取含氨廢水中的氨氣,然后與純水接觸制取氨水。
本發明采用的技術方案是:
一、一種含氨廢水的處理裝置
本發明包括:它包括:原水箱,水氣混合泵,多級脫氨膜組件,水射真空泵,熱泵,純水箱,多級吸氨膜組件和離心泵;原水箱出口經水氣混合泵與多級脫氨膜組件中的第一級膜組件的膜絲外側連接,多級脫氨膜組件的最后一級膜組件的膜絲外側為處理后廢水排放口;多級脫氨膜組件的每級膜組件的膜絲內側的一端都與多級吸氨膜組件的第一級膜組件的膜絲外側的一端連接,多級脫氨膜組件的每級膜組件的膜絲內側的另一端都為排污口;多級脫氨膜組件的第一級膜組件的膜絲外側的另一端與第二級膜組件的膜絲外側的一端連接,多級脫氨膜組件最后第二級膜組件的膜絲外側的另一端與最后一級膜組件的膜絲外側的一端連接;多級吸氨膜組件的第一級膜組件的膜絲外側的另一端與第二級膜組件的膜絲外側的一端連接,多級吸氨膜組件最后第二級膜組件的膜絲外側的另一端與最后一級膜組件的膜絲外側的一端連接,多級吸氨膜組件的最后一級膜組件的膜絲外側的另一端與水射真空泵的一端連接;純水箱經離心泵與多級吸氨膜組件的最后一級膜組件的膜絲內側的一端相連接,多級吸氨膜組件的最后一級膜組件的膜絲內側的另一端與最后第二級膜組件的膜絲內側的一端連接,多級吸氨膜組件的第二級膜組件的膜絲內側的另一端與第一級膜組件的膜絲內側的一端連接,多級吸氨膜組件的第一級膜組件的膜絲內側的另一端為氨水排放口;水射真空泵的另一端經熱泵與原水箱入口連接。
所述多級脫氨膜組件為3~7級脫氨膜組件,由聚四氟乙烯中空纖維膜組成。
所述多級吸氨膜組件為3~7級脫氨膜組件,由聚丙烯中空纖維膜組成。
二、一種含氨廢水的處理方法,該方法的步驟如下:
1)采用NaOH將含氨廢水的pH值調整到10~12;然后通過水氣混合泵進入多級脫氨膜組件的膜絲外側;
2)純水通過離心泵進入多級吸氨膜組件的膜絲內側;
3)在水射真空泵的作用下,含氨廢水中產生的氨氣從多級脫氨膜組件的膜絲內側抽出,進入多級吸氨膜組件的膜絲外側,然后揮發進入內側與純水進行混合,得到6mg/L~15mg/L濃度的氨水;
4)要排污時,打開多級脫氨膜組件下部的排污口,進行排污處理。
水射真空泵運行時產生的熱量通過熱泵傳遞給原水箱,從而加熱原水,進而提高含氨廢水的處理效率。
與背景技術相比,本發明具有的有益效果是:
1)本發明摒棄了傳統的硫酸、磷酸等酸性吸收劑,沒有借助酸性吸收劑與含氨廢水中的氨氣的化學反應,從而降低含氨廢水中的氨的含量。因此,本發明不會產生硫酸銨、磷酸銨等伴隨產物,也就不會造成二次污染。
2)本發明利用水氣混合泵來泵送廢水,借助水射真空泵的作用,有效提取含氨廢水中的氨氣,然后與純水接觸制取氨水。制取的氨水具有一定的商用價值。因此,本發明簡便易行,變廢為寶,徹底解決含氨廢水的處理問題。本發明可直接應用于水處理等環保領域,具有重要的應用價值。







