1、工程概況
某集團公司是全球領先的太陽能光伏企業,其已建的廢水處理設施采用“調節+混凝沉淀+厭氧罐+厭氧沉淀池+缺氧池+好氧池+二沉池”工藝,處理能力為4000m3/d,主要處理有機廢水、濃酸廢水、廢氣塔廢氣排液,以及稀酸廢水。其中,濃酸廢水及廢氣塔廢氣排液經除氟后進入上述廢水處理設施,原有的混凝沉淀工藝用于去除由廢水中剩余的氟離子,以滿足氟離子排放標準要求。
隨著企業生產工藝的更新和生產使用物料的變化,企業生產廢水的主要污染物質也發生了變化,生產工藝上硝酸的大量使用,使得廢水中的主要污染物由有機物轉變為硝態氮,綜合廢水的硝態氮濃度高達644mg/L。原有厭氧罐主要用于處理有機物,其采用底部布水,無三相分離器,上升流速較低,污泥容易堆積,且后續缺氧池停留時間只有7.5h,容積較小,整體廢水工藝中缺少去除硝態氮的功能,系統排水總氮濃度無法滿足排放標準。
本次除總氮功能優化工程主要是將原有厭氧罐、厭氧沉淀池,分別改造為缺氧罐、缺氧池,同時增加碳源投加設備,提升系統脫氮功能,改造處理能力為4000m3/d。排水執行《電池工業污染物排放標準》(GB30484—2013)表2的間接標準,廢水水質、水量見表1。

2、處理工藝
2.1 廢水水質分析
太陽能光伏生產廢水中的典型污染物包括:有機污染物、氟化物、硝態氮、懸浮物以及酸堿污染物等。此類廢水總氮含量高,有機污染物含量較低,營養比失調。其中,氟化物、懸浮物以及酸堿污染物可以通過物化處理方法得以去除,處理效果穩定、有效;有機污染物和硝態氮則采用通過生物處理技術,在缺氧條件下,生物反硝化技術能把硝態氮通過異養反硝化菌轉化為氮氣排放去除,在好氧條件下,好氧菌將有機污染物為無機物、CO2和H2O。
在傳統的生物脫氮工藝中,氮的去除是通過硝化與反硝化兩個獨立的過程實現的,進行硝化與反硝化的細菌種類和所需環境條件都不同,硝化細菌主要以自養菌為主,需要環境中有較高的溶解氧;而反硝化細菌與之相反,以異養菌為主,適宜生長于缺氧環境。
影響反硝化過程的因素很多,如微生物組成、碳源種類、碳源量、pH值、溫度、溶解氧和C/N等,其中,碳源是一個重要的控制因素。太陽能光伏廢水的C/N值較低,反硝化生物脫氮需外加碳源,實際工程應用采取投加常規的甲醇、乙醇、醋酸鈉、葡萄糖等液體碳。此外,天然纖維素物質及人工合成高聚物為主的固體碳源以及工業廢水、垃圾滲濾液、發酵液等新型碳源,也有一定的研究進展。
隨著企業生產廢水水質的改變,原有設施存在兩個主要問題:
(1)缺氧池停留時間短,反硝化菌數量少,脫氮效果差;
(2)碳源量不足,原水中的有機碳源遠遠不能滿足反硝化過程中的碳源需求,運行過程中必須補加碳源。
2.2 廢水處理工藝流程優化
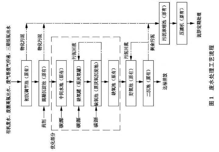
根據廢水水質特點和設計處理目標,結合太陽能光伏行業廢水處理取得的工程技術經驗,并因地制宜、充分利用原有設施,優化工藝采用“調節+混凝沉淀+缺氧罐(改造部分)+缺氧池(改造部分)+好氧池+二沉池”組合工藝,即將原有厭氧罐改造為缺氧罐,將原有厭氧沉淀池改造為缺氧池,并作為回流泵的吸水點,增加缺氧段的停留時間和缺氧塔的泥水混合效果。原有初沉調節池、混凝沉淀池、缺氧池、好氧池及二沉池不做改動,混凝沉淀池投加PAC和PAM,去除剩余氟離子,好氧池停留時間為15h,用于去除反硝化未耗盡的剩余COD,維持原有功能不變。廢水處理工藝流程見圖1。

2.3 涉及改造的構筑物功能及參數
(1)中間水池:
增加碳源投加設備,保證運行中的C/N值達到4,為反硝化過程提供充足碳源,新增中間水池碳源加藥泵2臺,機械隔膜計量泵,Q=1500L/h,H=30m,N=0.75kW,1用1備;新增缺氧池碳源加藥泵1臺,機械隔膜計量泵,Q=300L/h,H=30m,N=0.55kW,1用;新增碳源卸料泵1臺,臥式化工離心泵,Q=50m3/h,H=8m,N=2.2kW。
(2)缺氧罐
將原有的厭氧罐改造為缺氧罐,單個尺寸φ×H=9.5mx17.0h,共4個,有效容積約4000m3。由于原有厭氧罐無三相分離器,且上升流速較低,只有0.58m/h,污泥容易產生堆積,所以此次優化增加了回流泵,利用后續帶有泥斗的缺氧池(原厭氧沉淀池改)進行泥水混合回流,增加上升流速,罐內整體上升流速最高可達2.4mh,同時為了固定反硝化細菌,減少污泥流失,改造增加了聚氨酯材質的脫氮填料。另外,改造在罐內增加了內循環桶,內循環桶直徑6.5米,高10米,底部距離罐底1.2米,筒壁采用鍍鋅鋼板,底部和頂部采用玻璃鋼格柵板,填料全部置于內循環桶中,回流的布水管道全部位于內循環桶正下方,桶內上升流速會比筒外上升流速高,利用類似射流的原理,使得罐體內部形成水流的內循環,改良泥水混合效果。新增3臺回流泵,Q=260m3/h,H=30m,N=37kW,2用1備。
(3)缺氧池
將原厭氧沉淀池改造為缺氧池,單座尺寸LxBxH=6.0mx6.0mx6.5m,共2座,有效容積約400m3,該單元作為缺氧罐的回流起始點,可將缺氧罐內流失污泥回流至缺氧罐內。拆除原有的中心筒;新增2臺多曲面攪拌機,N=1.5kW,葉輪FRP材質。
維持原有的缺氧池功能不變,單座尺寸LxBxH=16.0mx6.0mx7.3m,共2座,有效容積約1300m3。拆除原有的填料;新增4臺潛水推流器,N=1.5kW,葉輪聚氨酯材質,優化池內的推流攪拌效果。
改造后,所有缺氧單元的總有效容積約5700m3,停留時間達到34h。
3、處理效果分析
3.1 運行效果分析
運行過程中,根據進水水量,及時調節中間水池提升泵的流量,保持生化處理單元持續進水;中間水池投加碳源及少量磷源,根據進水水量、進水總氮濃度,及時調節碳源加藥泵的開度,維持C/N值在3至5之間(一般取4),定期清洗加藥泵出口的Y型過濾器,防止管道堵塞;保持缺氧池的潛水推流器、回流泵24h常開;定期開啟缺氧池的多曲面攪拌機,保證池底的污泥不會淤積;確保好氧池溶解氧濃度在2〜4mg/L,防止曝氣過量或曝氣不足影響處理效果;控制缺氧池、好氧池內SV30值分別為30%和20%〜40%,并根據實際處理效果進行調整;及時監控缺氧池、好氧池內pH值,控制pH在7.0〜9.0,防止pH過低過高影響微生物性能;控制缺氧池、好氧池內的溫度在20-30℃,以防溫度過高過低影響微生物活性,由于項目地位于北方,冬季氣溫較低,可適當往缺氧池、好氧池中補充活性污泥,以提高COD、總氮的去除率。
缺氧罐是作為核心單元,承擔了主要的反硝化任務,實際運行過程中,缺氧罐出水TN穩定小于30mg/L。原有的缺氧池作為保障單元,防止前端生化單元出水總氮出現異常,可以在該工段投加碳源進行應急處理,同時,原有缺氧池和好氧池的污泥回流系統,也可防止因單一碳源引起的好氧池污泥膨脹。
經過優化改造后,工程已實現連續穩定運行,最終出水主要污染物都能達到排放標準,各單元出水水質見表2。

3.2 技術經濟分析
優化改造工程投資約為400萬元,包含了設計、設備和電氣儀表采購、安裝工程等。生物脫氮工藝相比物化脫氮工藝,具有投資少、運行費用低的特點。根據運行數據計算得出廢水的處理成本約為9.1元/m3,主要為藥劑消耗、水耗、電耗,不含污泥處置費用和人工費用,其中碳源的投加費用約為8元/m3,處理成本可被集團公司接受。
4、結論與展望
4.1 結論
(1)A/O反硝化工藝能有效去除太陽能光伏廢水中的總氮和有機污染物,具有投資少、運行費用低的特點。廢水處理設施優化后,總氮去除率由75%提高至95%。
(2)缺氧池中反硝化菌世代周期長,對水質敏感,建議生化處理單元前的中間水池設計停留時間6h~12h,避免生化處理單元受到前端來水水質水量頻繁變化帶來的沖擊,運行時嚴格控制碳源投加量、溶解氧濃度和堿度平衡。
4.2 展望
碳源在生物脫氮工藝中是一個重要的控制因素。傳統的甲醇、乙醇、葡萄糖等液體碳源的使用成本較高。研究者開始嘗試用固體碳源作為替代物,這種工藝稱“固相反硝化”,采用結構疏松的有機碳物質,將其作為碳源又作為生物膜的載體,相比液體碳源,既能降低運行成本,又能為微生物提供多元的營養物質、提高反硝化效率。未來生物反硝化外加碳源的研究,可實現低碳運行和資源化可持續發展,具有廣闊的應用前景。(來源:江蘇南大環?萍加邢薰緡噎h境保護有機化工廢水處理與資源化工程技術中心,江蘇省有機毒物污染控制與資源化工程技術研究中心,南京大學環境學院污染控制與資源化研究國家重點實驗室)



