公布日:2024.04.12
申請日:2022.10.11
分類號:C02F1/44(2006.01)I;B01D65/02(2006.01)I;B01D61/00(2006.01)I;C02F103/34(2006.01)N
摘要
本發明公開了一種硫氰酸鈉溶劑污水中溶劑回收再利用的方法,包括:(1)正常過濾:進料泵將含硫氰酸鈉溶劑污水輸送至彈性纖維膜過濾;(2)自動反洗:進料泵停止運行,反洗泵啟動,使用透出液槽中過濾出來的干凈物料,對彈性纖維膜進行反;(3)純水反洗:彈性纖維膜運行24小時后,使用純水對膜芯進行反洗純水反洗結束后,排空循環槽和透出液槽內的清洗水,再次開啟下個周期的過濾運行。本發明通過使用可變孔徑的彈性纖維膜,對含腈綸溶劑污水進行過濾,確保被過濾后的溶劑水不溶物明顯下降(下降90%以上),濁度明顯下降,可以達到作為正常溶劑回用的標準,同時減少因過濾產生的固廢量,同時提高整體過濾的自動化程度。

權利要求書
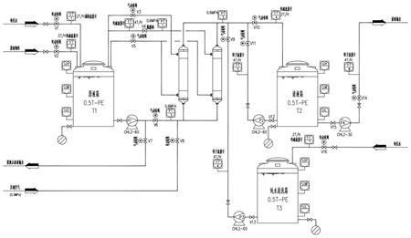
1.一種彈性纖維膜在處理硫氰酸鈉溶劑污水中應用的方法,包括:(1)正常過濾:進料泵將含硫氰酸鈉溶劑污水輸送至彈性纖維膜過濾,過濾壓力控制在0.1-0.3Mpa,循環流量控制為過濾流量的3-5倍,彈性纖維膜過濾過程為一部分通過膜表面循環,一部分經過膜過濾層透出;(2)自動反洗:進料泵停止運行,反洗泵啟動,使用透出液槽中過濾出來的干凈物料,對彈性纖維膜進行反沖,并配合壓縮空氣同時反沖;(3)純水反洗:彈性纖維膜運行24小時后,使用純水對膜芯進行反洗,純水反洗前,先排空循環槽和透出液槽內的料液,然后在循環槽和透出液槽中加純水,純水加到工藝控制液位后,開始自動純水反洗,純水和壓縮空氣同時沖洗;純水反洗結束后,排空循環槽和透出液槽內的清洗水,再次開啟下個周期的過濾運行。
2.根據權利要求1所述的方法,其特征在于:所述硫氰酸鈉溶劑污水中硫氰酸鈉的含量為5-8wt%,水不溶物200-500mg/L。
3.根據權利要求1所述的方法,其特征在于:所述步驟(1)中的過濾壓力控制在0.2Mpa。
4.根據權利要求1所述的方法,其特征在于:所述步驟(1)中的彈性纖維膜為PP+PE+彈性纖維素共混制成的過濾濾層的過濾膜,外殼材質為UPVC,pH適用范圍為1-12。
5.根據權利要求1所述的方法,其特征在于:所述彈性纖維膜在過濾過程中膜孔徑為0.05-0.1μm。
6.根據權利要求1所述的方法,其特征在于:所述步驟(2)中的自動反沖是每4小時自動反沖洗一次,使用0.5Mpa的壓縮空氣及彈性纖維膜過濾后的凈液進行反沖。
7.根據權利要求1所述的方法,其特征在于:所述步驟(3)中的純水反洗是每4小時自動反沖洗一次,使用0.5Mpa的壓縮空氣及彈性纖維膜過濾后的凈液進行反洗。
發明內容
本發明提供了一種彈性纖維膜在處理硫氰酸鈉溶劑污水中應用的方法,通過過濾除去硫氰酸鈉溶劑污水中的水不溶物,從而達到溶劑回用的目的。本發明通過使用可變孔徑的彈性纖維膜,對含腈綸溶劑污水進行過濾,確保被過濾后的溶劑水不溶物明顯下降(下降90%以上),濁度明顯下降,可以達到作為正常溶劑回用的標準,同時減少因過濾產生的固廢量,同時提高整體過濾的自動化程度。
本發明的技術方案具體如下:
本發明提供了一種彈性纖維膜在處理硫氰酸鈉溶劑污水中應用的方法,包括:
(1)正常過濾:
進料泵將含硫氰酸鈉溶劑污水輸送至彈性纖維膜過濾,過濾壓力控制在0.1-0.3Mpa,循環流量控制為過濾流量的3-5倍,彈性纖維膜過濾過程為一部分通過膜表面循環,一部分經過膜過濾層透出;
(2)自動反洗:
進料泵停止運行,反洗泵啟動,使用透出液槽中過濾出來的干凈物料,對彈性纖維膜進行反沖,并配合壓縮空氣同時反沖;
(3)純水反洗:
彈性纖維膜運行24小時后,使用純水對膜芯進行反洗,純水反洗前,先排空循環槽和透出液槽內的料液,然后在循環槽和透出液槽中加純水,純水加到工藝控制液位后,開始自動純水反洗,純水和壓縮空氣同時沖洗;純水反洗結束后,排空循環槽和透出液槽內的清洗水,再次開啟下個周期的過濾運行。
進一步的,所述硫氰酸鈉溶劑污水中硫氰酸鈉的含量為5-8wt%,水不溶物200-500mg/L。
進一步的,所述步驟(1)中的過濾壓力控制在0.2Mpa。
進一步的,所述步驟(1)中的彈性纖維膜為PP+PE+彈性纖維素共混制成的過濾濾層的過濾膜,外殼材質為UPVC,pH適用范圍為1-12。
進一步的,所述彈性纖維膜在過濾過程中膜孔徑(即過濾精度)為0.05-0.1μm。
進一步的,所述步驟(2)中的自動反沖是每4小時自動反沖洗一次,使用0.5Mpa的壓縮空氣及彈性纖維膜過濾后的凈液進行反沖。
進一步的,所述步驟(3)中的純水反洗是每4小時自動反沖洗一次,使用0.5Mpa的壓縮空氣及彈性纖維膜過濾后的凈液進行反洗。
在腈綸、碳纖維生產過程中,溶劑(硫氰酸鈉)為循環使用,但在生產過程中會產生一定量的含溶劑的污水,由于污水中溶劑含量為5%-8%左右,無法直接作為污水排放,同時考慮到溶劑的損耗量,盡可能的將含溶劑污水進行過濾回收循環利用。
本發明的工藝原理為:通過外壓形式使含硫氰酸鈉溶劑污水通過彈性纖維膜(過濾精度0.05-0.1μm),硫氰酸鈉溶劑污水中的水不溶物截留在膜芯表面,通過定期使用過濾液以及壓縮空氣對彈性纖維膜進行反沖洗(壓縮空氣主要起到使膜芯抖動的作用,將截留在膜芯表面的雜質抖動掉或抖松掉,反沖洗液將抖下的雜質反沖出來到循環液槽;反沖洗過程中彈性纖維膜的孔徑擴大為原正常過濾時孔徑的20倍),使其截留在表面的水不溶物脫落洗出,恢復過濾通量。彈性纖維膜運行24小時后,循環液中的雜質濃度不斷升高,膜芯雖定期自動反洗,但隨著使用時間的延長,膜芯過濾通量不斷下降,需使用純水對膜芯進行反洗。
與現有技術相比,本發明的有益效果是:
本發明通過使用可變孔徑的彈性纖維膜,對含硫氰酸鈉溶劑污水進行過濾,確保被過濾后的溶劑水不溶物明顯下降(下降90%以上),濁度明顯下降,可以達到作為正常溶劑回用的標準,同時減少因過濾產生的固廢量,同時提高整體過濾的自動化程度。
(發明人:張正;桂尤佳;金宏偉;王雪飛;周小磊;徐肖)






