公布日:2023.11.07
申請日:2023.09.21
分類號:C02F11/00(2006.01)I;C02F11/121(2019.01)I;C02F11/122(2019.01)I;C02F11/14(2019.01)I;C02F101/30(2006.01)N
摘要
本發明公開了一種含油污泥物理化學熱洗工藝,涉及含油污泥處理技術領域。包括以下步驟:在粗洗段進行含油污泥初步分離,分離的油排入污油回收池存儲,剩余的含油污泥排入精洗段;含油污泥在精洗段進行二次洗滌分離,分離的油排入污油回收池存儲,剩余的含油污泥排入漂洗段;向漂洗段加入清水,對含油污泥進行漂洗,使得污油完全分離,分離的油排入污油回收池存儲,分離的水和泥排入沉降段;向沉降段中加入絮凝劑使水中懸浮物下沉,分離后的水和泥排入壓濾機,壓濾機對水和泥進行固液分離,分離后的水排入污水回收池,分離的泥排入污泥回收池。本發明的工藝實現了油水泥的三相分離,分離后含油率低,分離效果好,成本低,效率高且環保無污染。

權利要求書
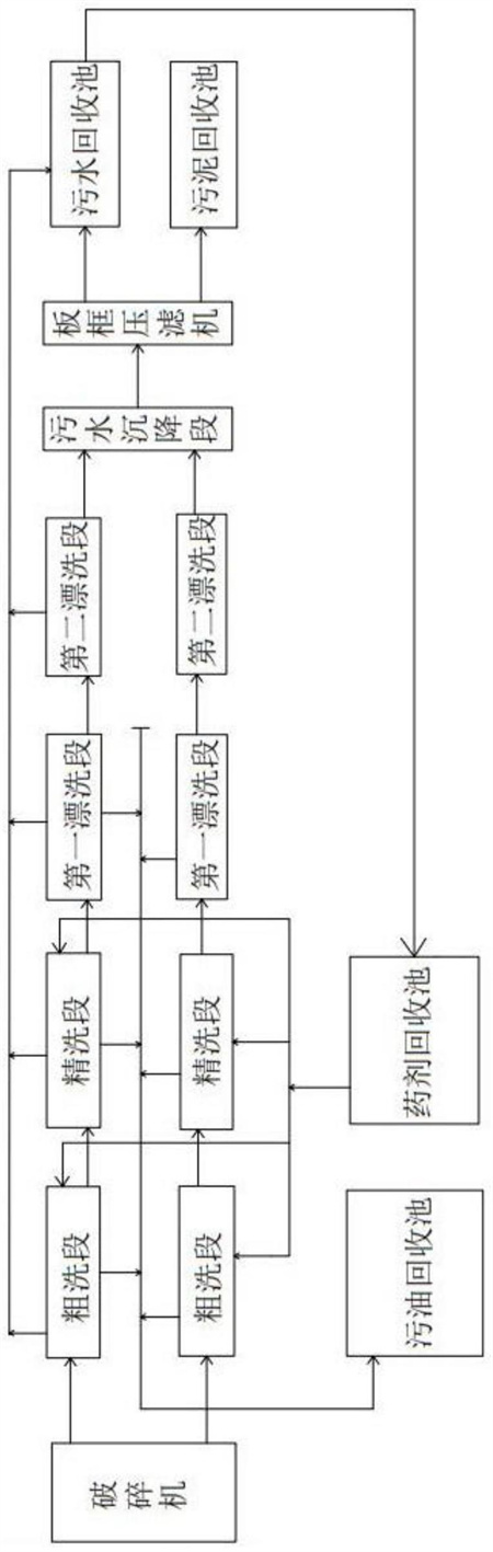
1.一種含油污泥物理化學熱洗工藝,其特征在于,包括以下步驟:S1、粗洗:經破碎機處理后的含油污泥進入粗洗段,在粗洗段進行含油污泥的初步分離,分離的油排入污油回收池存儲,剩余的含油污泥排入精洗段;S2、精洗:經過初步分離的含油污泥在精洗段進行二次洗滌分離,進一步的進行分離,分離的油排入污油回收池存儲,剩余的含油污泥排入第一漂洗段;S3、第一漂洗段:向漂洗段加入清水,對二次洗滌分離后的含油污泥進行漂洗,使得油水泥進一步分離,分離的油排入污油回收池存儲,剩余的含油污泥排入第二漂洗段;S4、第二漂洗段:經過第一漂洗段分離后的含油污泥進行二次漂洗,將污油完全分離,分離的油排入污油回收池存儲,分離的水和泥排入沉降段;S5、沉降:水和泥在沉降段進行靜止分離,懸浮物下沉,分離后的水和泥排入壓濾機;S6、壓濾:通過板框壓濾機對沉降段排入的水和泥進行固液分離,分離后的水排入污水回收池,分離的泥排入污泥回收池。S7、資源回收利用:分離后污水回收池的水作為配制藥劑用水循環利用,分離后污泥回收池的泥用于綠化或修路。
2.如權利要求1所述的一種含油污泥物理化學熱洗工藝,其特征在于,在步驟S1粗洗段和步驟S2精洗段中對含油污泥進行分離時,采用藥劑浸泡、機械攪拌和空氣攪拌的方式進行處理。
3.如權利要求2所述的一種含油污泥物理化學熱洗工藝,其特征在于,所述粗洗段和精洗段的攪拌時間均為40-60min,溫度為70-80℃,藥劑濃度為5-7%。
4.如權利要求2所述的一種含油污泥物理化學熱洗工藝,其特征在于,所述藥劑從藥劑回收池泵入所述粗洗段和精洗段,所述藥劑回收池的進水口與所述污水回收池連通,經過所述板框壓濾機分離后的水進入所述藥劑回收池作為配制藥劑用水。
5.如權利要求2所述的一種含油污泥物理化學熱洗工藝,其特征在于,機械攪拌處理時采用臥式雙槳攪拌器對含油污泥進行攪拌,空氣攪拌處理時采用空氣壓縮機向粗洗段和精洗段泵入壓縮空氣對物料的細微局部進行空氣震爆。
6.如權利要求1所述的一種含油污泥物理化學熱洗工藝,其特征在于,步驟S1中的破碎機采用剪切式破碎機。
7.如權利要求1所述的一種含油污泥物理化學熱洗工藝,其特征在于,步驟S4第二漂洗段中加入絮凝劑后攪拌運行10-20min。
8.如權利要求1所述的一種含油污泥物理化學熱洗工藝,其特征在于,步驟S6中經過壓濾后的污泥含油量小于3%,隨后將其晾干或烘干。
9.如權利要求1所述的一種含油污泥物理化學熱洗工藝,其特征在于,所述粗洗段、精洗段、第一漂洗段和第二漂洗段分離的污油通過共用管路進入所述污油回收池。
發明內容
本發明主要目的在于提供一種分離效果好,成本低,效率高且環保無污染可實現資源化利用的含油污泥物理化學熱洗工藝,以解決現有技術中存在的技術問題。
為解決上述技術問題,本發明采取了如下技術方案:
一種含油污泥物理化學熱洗工藝,包括以下步驟:
S1、粗洗:經破碎機處理后的含油污泥進入粗洗段,在粗洗段進行含油污泥的初步分離,分離的油排入污油回收池存儲,剩余的含油污泥排入精洗段;
S2、精洗:經過初步分離的含油污泥在精洗段進行二次洗滌分離,進一步的進行分離,分離的油排入污油回收池存儲,剩余的含油污泥排入第一漂洗段;
S3、第一漂洗段:向漂洗段加入清水,對二次洗滌分離后的含油污泥進行漂洗,使得油水泥進一步分離,分離的油排入污油回收池存儲,剩余的含油污泥排入第二漂洗段;
S4、第二漂洗段:經過第一漂洗段分離后的含油污泥進行二次漂洗,將污油完全分離,分離的油排入污油回收池存儲,分離的水和泥排入沉降段;
S5、沉降:水和泥在沉降段進行靜止分離,懸浮物下沉,分離后的水和泥排入壓濾機;
S6、壓濾:通過板框壓濾機對沉降段排入的水和泥進行固液分離,分離后的水排入污水回收池,分離的泥排入污泥回收池。
S7、資源回收利用:分離后污水回收池的水作為配制藥劑用水循環利用,分離后污泥回收池的泥用于綠化或修路。
進一步的,在步驟S1粗洗段和步驟S2精洗段中對含油污泥進行分離時,采用藥劑浸泡、機械攪拌和空氣攪拌的方式進行處理。
進一步的,所述粗洗段和精洗段的攪拌時間均為40-60min,溫度為70-80℃,藥劑濃度為5-7%。
進一步的,所述藥劑從藥劑回收池泵入所述粗洗段和精洗段,所述藥劑回收池的進水口與所述污水回收池連通,經過所述板框壓濾機分離后的水進入所述藥劑回收池作為配制藥劑用水。
進一步的,機械攪拌處理時采用臥式雙槳攪拌器對含油污泥進行攪拌,空氣攪拌處理時采用空氣壓縮機向粗洗段和精洗段泵入壓縮空氣對物料的細微局部進行空氣震爆。
進一步的,步驟S1中的破碎機采用剪切式破碎機。
進一步的,步驟S4第二漂洗段中加入絮凝劑后攪拌運行10-20min。
進一步的,步驟S6中經過壓濾后的污泥含油量小于3%,隨后將其晾干或烘干。
進一步的,所述粗洗段、精洗段、第一漂洗段和第二漂洗段分離的污油通過共用管路進入所述污油回收池。
與現有技術相比,本發明具有以下有益效果:
通過粗洗段、精洗段、第一漂洗段、第二漂洗段、沉降段以及板框壓濾機完成油水泥的三相分離目標,實現含油率處理達標;處理后的污泥含油量小于3%,隨后將其晾干或烘干,可以用于綠化或修路,經過所述板框壓濾機分離后的水進入藥劑回收池作為配制藥劑用水,實現水循環利用。
(發明人:李樹龍;李撼哲)






