申請日2013.08.20
公開(公告)日2014.02.05
IPC分類號C02F103/10; C02F9/02
摘要
本實用新型公開一種油田回注用水處理設備,該油田回注用水處理設備包括依次連通的廢水除油裝置、沉降裝置、過濾裝置及精過濾裝置;所述過濾裝置與精過濾裝置相鄰設置,且過濾裝置設置于精過濾裝置前方,形成雙重過濾結構;所述精過濾裝置為陶瓷膜過濾器,而該陶瓷膜過濾器主要包括陶瓷膜,所述陶瓷膜的膜芯過濾孔徑在0.05~0.3微米范圍內。本實用新型利用過濾裝置及精過濾裝置雙重過濾裝置進行過濾,而精過濾裝置的膜芯孔徑為0.05~0.3微米,且該精過濾裝置運行時溫度在20℃~80℃,通過精過濾裝置過濾后,回注用水的懸浮物固體顆粒含量可降低到1mg/L以下,能快速有效的達到國家標準。
權利要求書
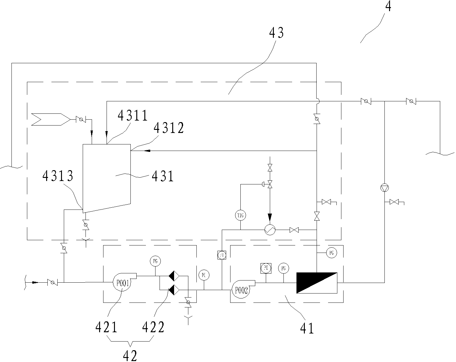
1.一種油田回注用水處理設備,其特征在于:該油田回注用水處理設備包括依次連通的廢水除油裝置、沉降裝置、過濾裝置及精過濾裝置;所述過濾裝置與精過濾裝置相鄰設置,且過濾裝置設置于精過濾裝置前方,形成雙重過濾結構;所述精過濾裝置包括陶瓷膜過濾器,而該陶瓷膜過濾器主要包括陶瓷膜,所述陶瓷膜的膜芯過濾孔徑在0.05~0.3微米范圍內。
2.根據權利要求1所述的一種油田回注用水處理設備,其特征在于:所述精過濾裝置的工作溫度在20℃~80℃之間。
3.根據權利要求2所述的一種油田回注用水處理設備,其特征在于:所述精過濾裝置還包括保全過濾器,該保全過濾器置于陶瓷膜過濾器前方,所述保全過濾器包括保全泵及保全過濾器,所述保全泵置于保全過濾器前方。
4.根據權利要求1或3所述的一種油田回注用水處理設備,其特征在于:所述精過濾裝置還包括管道清洗結構,而該管道清洗結構包括清洗罐,該清洗罐具有輸入端、循環清洗輸入端及輸出端,所述輸入端通入純水或/和蒸汽,該輸出端與保全過濾器前方管道連通,而循環清洗輸入端與陶瓷膜過濾器后方管道連通,形成循環清洗結構。
5.根據權利要求1所述的一種油田回注用水處理設備,其特征在于:所述廢水除油裝置為氣浮除油器。
6.根據權利要求1所述的一種油田回注用水處理設備,其特征在于:所述沉降裝置為化學沉降器。
7.根據權利要求1所述的一種油田回注用水處理設備,其特征在于:所述過濾裝置為轉鼓過濾器。
說明書
一種油田回注用水處理設備
技術領域
本實用新型涉及一種油田回注用水處理設備,按國際專利分類表(IPC)劃分屬于廢水處理凈化技術領域。
背景技術
油田回注水是提高采收率的主要措施之一,原油采出后造成地下虧空,為了保持或提高油層壓力,獲得較高的采收率,油田注水在油田開采中得到越來越廣泛的運用。在注水開發過程中回注水水質是影響整個油田注水開發效果的最根本因數,也影響著整個注水處理系統的運行和使用壽命,
目前,我國各油田都根據其所處的地理環境,制定了相應的回注水標準,而標準中有一項重要的要求是懸浮物固體顆粒及粒徑中值指標,特別是一些油田巖層中巖石空隙較小的情況下,懸浮物固體顆粒甚至要求在1mg/L以下。而目前廣泛使用的方法大多為廢水通過氣浮裝置除油,再加入藥劑及絮凝劑進行沉降,最后通過精密過濾器過濾得到回注用水,該方法處理后的水質,往往在懸浮物固體顆粒含量這一指標上難以達到要求,并且抗污染能力較差;而存在缺點的原因是由于精密過濾濾芯采用的是PP熔噴、線燒,過濾孔徑較大0.1~1微米,孔徑跨度大等問題。
由此,本發明人考慮對油田回注用水處理設備進行改進,本案由此產生。
實用新型內容
針對現有技術的不足,本實用新型提供了一種結構合理、使用方便快捷、快速有效進行廢水處理,令其達到國家標準的的油田回注用水處理設備。
為達到上述目的,本實用新型是通過以下技術方案實現的:
一種油田回注用水處理設備該油田回注用水處理設備包括依次連通的廢水除油裝置、沉降裝置、過濾裝置及精過濾裝置;所述過濾裝置與精過濾裝置相鄰設置,且過濾裝置設置于精過濾裝置前方,形成雙重過濾結構;所述精過濾裝置包括陶瓷膜過濾器,而該陶瓷膜過濾器主要包括陶瓷膜,所述陶瓷膜的膜芯過濾孔徑在0.05~0.3微米范圍內。
進一步,所述精過濾裝置的工作溫度在20℃~80℃之間(。
進一步,所述精過濾裝置還包括保全過濾器,該保全過濾器置于陶瓷膜過濾器前方,所述保全過濾器包括保全泵及保全過濾器,所述保全泵置于保全過濾器前方。
進一步,所述精過濾裝置還包括管道清洗結構,而該管道清洗結構包括清洗罐,該清洗罐具有輸入端、循環清洗輸入端及輸出端,所述輸入端通入純水或/和蒸汽,該輸出端與保全過濾器前方管道連通,而循環清洗輸入端與陶瓷膜過濾器后方管道連通,形成循環清洗結構。
進一步,所述廢水除油裝置為氣浮除油器。
進一步,所述沉降裝置為化學沉降器。
進一步,所述過濾裝置為轉鼓過濾器。
本實用新型利用過濾裝置及精過濾裝置雙重過濾裝置進行過濾,而精過濾裝置的膜芯孔徑為0.05~0.3微米,且該精過濾裝置運行時溫度在20℃~80℃,通過精過濾裝置過濾后,回注用水的懸浮物固體顆粒含量可降低到1mg/L以下,能快速有效的達到國家標準。







