申請日2015.07.22
公開(公告)日2015.11.11
IPC分類號C02F9/10
摘要
本發明公開了一種雜鹽廢水的濃縮結晶設備,其包括預熱裝置、蒸發裝置和結晶分離裝置。本發明所述的雜鹽廢水的濃縮結晶設備替代了傳統的蒸汽加熱的蒸發結晶方式,采用壓縮機壓縮冷卻結晶器排放出的二次蒸汽,使用壓縮后的二次蒸汽作為加熱蒸汽,并通過設置回路實現了設備自身的循環,做到了無需生蒸汽加熱、無需冷凝設備,只需少量的電能就能達到良好的蒸發的效果,從而為雜鹽廢水溶液處理過程中降低成本、節約能源開辟了一條新途徑。
權利要求書
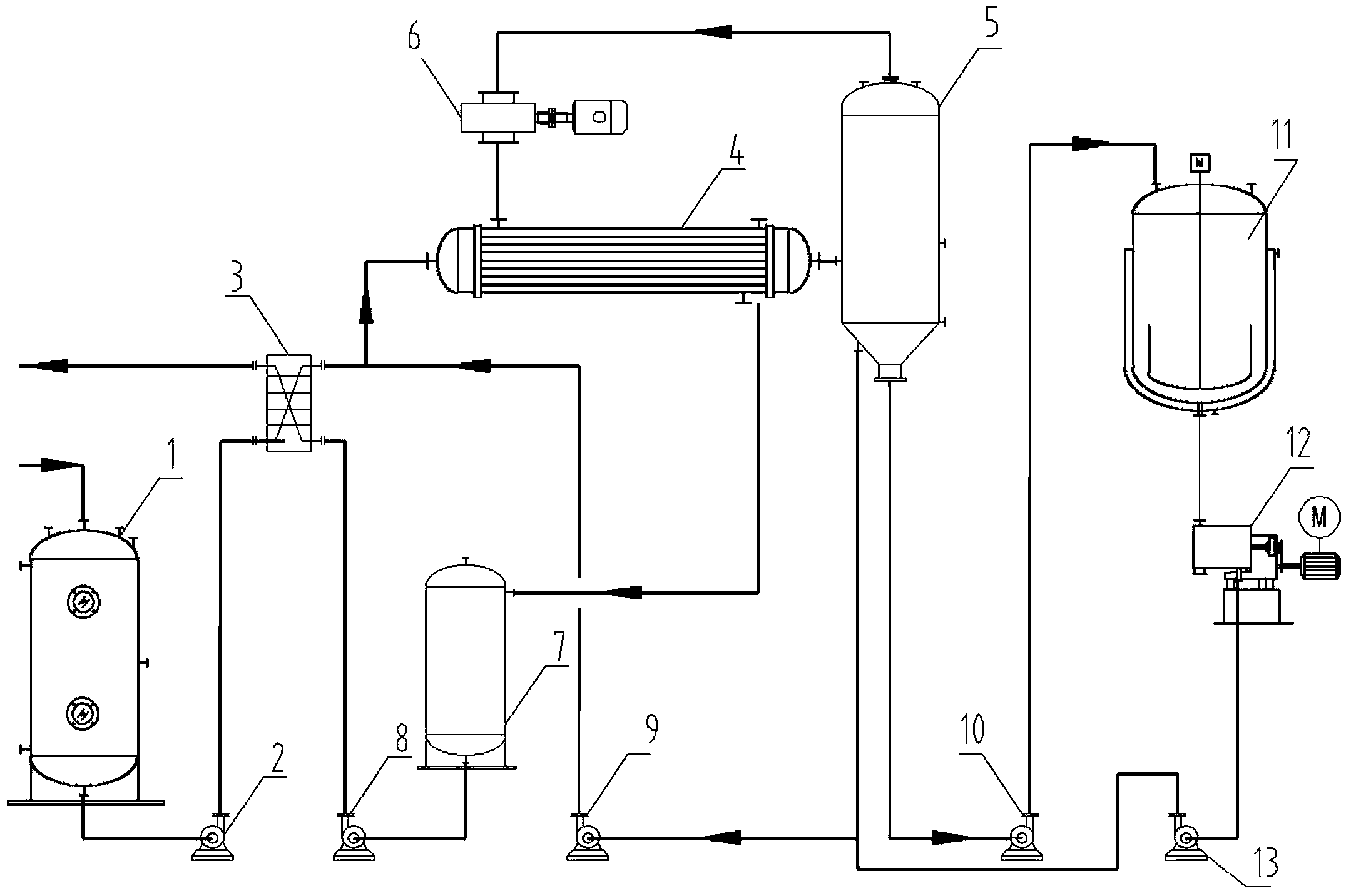
1.一種雜鹽廢水的濃縮結晶設備,包括預熱裝置、蒸發裝置和結晶分離裝 置,其特征是:
所述預熱裝置包括物料緩沖罐和預熱器,雜鹽廢水進入物料緩沖罐經輸料 管泵入預熱器中進行預熱;
所述蒸發裝置包括主換熱器、分離器、蒸汽壓縮機以及冷卻水罐,其中, 預熱器的出料端經過冷凝換熱器后連接在主換熱器的進料端上,主換熱器與分 離器連接并形成閉合回路,預熱后的雜鹽廢水在閉合回路上循環經過主換熱器 和分離器,不斷分離出蒸汽和高飽和度的濃縮液,特別地,所述分離器的蒸汽 出口與主換熱器之間還設置蒸汽壓縮機,分離器分離的蒸汽進入蒸汽壓縮機絕 熱壓縮,重新進入主換熱器循環換熱,蒸汽冷凝成水后排入冷卻水罐,冷卻水 罐通過輸水管連接在主換熱器的冷凝水出口上;
所述結晶分離裝置包括冷卻結晶器和離心器裝置,冷卻結晶器和離心器裝 置通過一出料泵依次連接在分離器的出料端,達到過飽和狀態的濃縮液泵入冷 卻結晶器結晶,并經離心器裝置分離出晶體。
2.根據權利要求1所述的一種雜鹽廢水的濃縮結晶設備,其特征在于: 所述主換熱器和分離器通過管道連接構成一閉合回路,在管道上設有一循環 泵,預熱后的雜鹽廢水進入主換熱器與加熱蒸汽換熱,獲取熱量的雜鹽廢水進 入分離器閃蒸分離出二次蒸汽和濃縮液,濃縮液重新進入閉合回路通過循環泵 作用,不斷經過主換熱器和分離器閃蒸分離作用,最終達到過飽和狀態從分離 器泵入冷卻結晶器進行結晶。
3.根據權利要求1所述的一種雜鹽廢水的濃縮結晶設備,其特征在于: 所述冷卻水罐設有冷卻水出口,冷卻水出口經過一蒸餾水泵后連接在預熱器 上,冷卻水罐排出的冷卻水經過預熱器提供換熱熱源,換熱后的冷卻水從預熱 器無污染排出。
4.根據權利要求1所述的一種雜鹽廢水的濃縮結晶設備,其特征在于: 所述物料緩沖罐和預熱器之間通過輸料管連接,輸料管上設有進料泵,雜鹽廢 水從物料緩沖罐輸出,經進料泵泵入預熱器進行預熱。
5.根據權利要求1所述的一種雜鹽廢水的濃縮結晶設備,其特征在于: 所述離心器裝置與分離器之間設有回路,回路上設有母液泵,在離心器后得到 的母液經過母液泵送入到分離器中循環。
說明書
一種雜鹽廢水的濃縮結晶設備
技術領域
本發明涉及溶液的濃縮結晶技術領域,具體涉及一種雜鹽廢水的濃縮結晶 設備。
背景技術
含雜鹽的工業廢水對環境的污染相當嚴重,而工業廢水的處理又是很大的 難題。采用蒸發濃縮工藝,蒸汽消耗高,并且雜鹽廢水溶液對材質的腐蝕十分 嚴重。基于此,采用蒸發工藝進行蒸發,設備材質選用合適的耐腐蝕材料。常 見工藝中,多效蒸發的蒸發器形式采用較為普遍。但近年來,隨著蒸汽價格 的飛速上漲,該種蒸發過程的能耗也使得廣大企業負擔急劇增大。
發明內容
為了克服現有技術的不足,本發明的目的在于提供一種雜鹽廢水的濃縮結 晶設備,通過主換熱器與分離器之間的自循環,采用壓縮機壓縮結晶分離器排 放出的二次蒸汽,使用壓縮后的二次蒸汽作為加熱蒸汽使用,來實現蒸發濃縮 的目的,從而節約能源,降低成本,提高生產效率。
為解決上述問題,本發明所采用的技術方案如下:
一種雜鹽廢水的濃縮結晶設備,其包括預熱裝置、蒸發裝置和結晶分離裝 置;
所述預熱裝置包括物料緩沖罐和預熱器,雜鹽廢水進入物料緩沖罐經輸料 管泵入預熱器中進行預熱;
所述蒸發裝置包括主換熱器、分離器、蒸汽壓縮機以及冷卻水罐,其中, 預熱器的出料端經過冷凝換熱器后連接在主換熱器的進料端上,主換熱器與分 離器連接并形成閉合回路,預熱后的雜鹽廢水在閉合回路上循環經過主換熱器 和分離器,不斷分離出蒸汽和高飽和度的濃縮液,特別地,所述分離器的蒸汽 出口與主換熱器之間還設置蒸汽壓縮機,分離器分離的蒸汽進入蒸汽壓縮機絕 熱壓縮,重新進入主換熱器循環換熱,蒸汽冷凝成水后排入冷卻水罐,冷卻水 罐通過輸水管連接在主換熱器的冷凝水出口上;
所述結晶分離裝置包括冷卻結晶器和離心器裝置,冷卻結晶器和離心器裝 置通過一出料泵依次連接在分離器的出料端,達到過飽和狀態的濃縮液泵入冷 卻結晶器結晶,并經離心器裝置分離出晶體。
本發明還可以通過以下方案實施:
作為本發明的一種有優選的方案,所述主換熱器和分離器通過管道連接構 成一閉合回路,在管道上設有一循環泵,預熱后的雜鹽廢水進入主換熱器與加 熱蒸汽換熱,獲取熱量的雜鹽廢水進入分離器閃蒸分離出二次蒸汽和濃縮液, 濃縮液重新進入閉合回路通過循環泵作用,不斷經過主換熱器和分離器閃蒸分 離作用,最終達到過飽和狀態從分離器泵入冷卻結晶器進行結晶。
作為本發明的一種有優選的方案,所述冷卻水罐設有冷卻水出口,冷卻水 出口經過一蒸餾水泵后連接在預熱器上,冷卻水罐排出的冷卻水經過預熱器提 供換熱熱源,換熱后的冷卻水從預熱器無污染排出。
作為本發明的一種有優選的方案,所述物料緩沖罐和預熱器之間通過輸料 管連接,輸料管上設有進料泵,物料從物料緩沖罐輸出,經進料泵泵入預熱器 進行預熱。
作為本發明的一種有優選的方案,所述離心器裝置的與分離器之間設有第 二回路,第二回路上設有母液泵,在離心器后得到的母液經過母液泵送入到分 離器中循環。
相比現有技術,本發明的有益效果在于:本發明所述的雜鹽廢水的濃縮結 晶設備替代了傳統的蒸汽加熱的蒸發結晶方式,采用壓縮機壓縮冷卻結晶器排 放出的二次蒸汽,使用壓縮后的二次蒸汽作為加熱蒸汽,并通過設置回路實現 了設備自身的循環,做到了無需生蒸汽加熱、無需冷凝設備,只需少量的電能 就能達到良好的蒸發的效果,從而為雜鹽廢水處理過程中降低成本、節約能源 開辟了一條新途徑。
下面結合附圖和具體實施方式對本發明作進一步詳細說明。







