申請日2016.05.26
公開(公告)日2016.08.31
IPC分類號C02F9/10
摘要
本發明公開了一種基于汽提和MVR組合工藝的處理化工廢水的系統及方法,系統包括汽提單元和MVR單元,汽提單元包括汽提塔和冷凝器,MVR單元包括MVR預熱器、MVR蒸發器、MVR壓縮機以及MVR熱交換器,汽提塔分別與冷凝器和MVR預熱器連通,MVR預熱器與MVR蒸發器連通,MVR蒸發器與MVR壓縮機連通,MVR壓縮機與MVR熱交換器連通,MVR熱交換器分別與MVR預熱器和MVR蒸發器連通,MVR蒸發器通過循環泵與MVR熱交換器連通。本發明可將絕大部分的揮發性有機物和非揮發性有機物和無機物從化工廢水中分離出來,經過處理后,任何高鹽分,高COD,高揮發性和高毒性的有機廢水得到有效的處理。
摘要附圖
權利要求書
1.一種基于汽提和MVR組合工藝的處理化工廢水的系統,其特征在于,所述處理化工廢水的系統包括汽提單元和MVR單元,
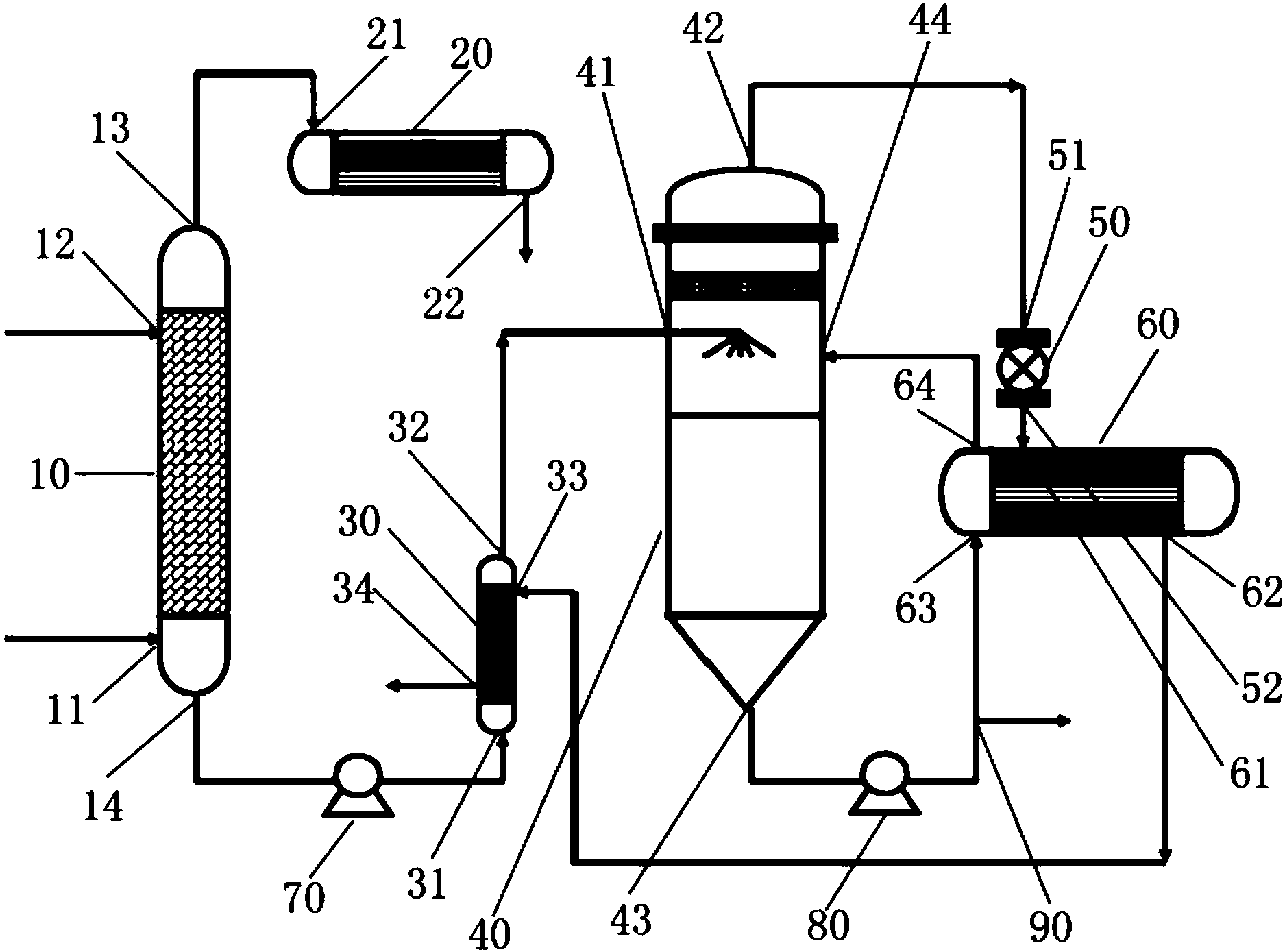
所述汽提單元包括汽提塔(10)和冷凝器(20),汽提塔(10)設有用于通入蒸汽的第一進料端口(11)、用于通入廢水的第二進料端口(12)、用于輸出揮發性有機物氣相物料的第一出料端口(13)以及用于輸出非揮發性有機物、無機物及水的第二出料端口(14),冷凝器(20)設有用于通入揮發性有機物氣相物料的進料端口(21)和用于輸出揮發性有機物液相物料的出料端口(22);
所述MVR單元包括MVR預熱器(30)、MVR蒸發器(40)、MVR壓縮機(50)以及MVR熱交換器(60),MVR預熱器(30)設有用于通入非揮發性有機物、無機物及水的第一進料端口(31)、用于輸出非揮發性有機物、無機物及水的第一出料端口(32)、用于通入MVR液相產物的第二進料端口(33)以及用于輸出MVR液相產物的第二出料端口(34),MVR蒸發器(40)設有用于通入非揮發性有機物、無機物及水的第一進料端口(41)、用于輸出MVR氣相物料的第一出料端口(42)、用于從MVR蒸發器(40)的加熱室中輸出循環液的第二出料端口(43)以及用于向MVR蒸發器(40)的加熱室中通入循環液的第二進料端口(44),MVR壓縮機(50)設有用于通入MVR氣相物料的進料端口(51)和用于輸出MVR氣相物料的出料端口(52),MVR熱交換器(60)設有用于通入MVR氣相物料的第一進料端口(61)、用于輸出MVR液相產物的第一出料端口(62)、用于通入循環液的第二進料端口(63)以及用于輸出循環液的第二出料端口(64);
汽提塔(10)的第一出料端口(13)與冷凝器(20)的進料端口(21)連通,汽提塔(10)的第二出料端口(14)通過物料泵(70)與MVR預熱器(30)的第一進料端口(31)連通,MVR預熱器(30)的第一出料端口(32)與MVR蒸發器(40)的第一進料端口(41)連通,MVR蒸發器(40)的第一出料端口(42)與MVR壓縮機(50)的進料端口(51)連通,MVR壓縮機(50)的出料端口(52)與MVR熱交換器(60)的第一進料端口(61)連通,MVR熱交換器(60)的第一出料端口(62)與MVR預熱器(30)的第二進料端口(33)連通,MVR蒸發器(40)的第二出料端口(43)通過循環泵(80)與MVR熱交換器(60)的第二進料端口(63)連通,MVR熱交換器(60)的第二出料端口(64)與MVR蒸發器(40)的第二進料端口(44)連通,循環泵(80)的輸出側還設置有用于輸出MVR濃縮液的濃縮液出料端口(90)。
2.根據權利要求1所述的處理化工廢水的系統,其特征在于,冷凝器(20)的出料端口(22)還與揮發性有機物液相物料回收處理裝置連通。
3.根據權利要求1所述的處理化工廢水的系統,其特征在于,MVR預熱器(30)的第二出料端口(34)還與MVR液相產物回收處理裝置連通。
4.根據權利要求1所述的處理化工廢水的系統,其特征在于,濃縮液出料端口(90)還與MVR濃縮液回收處理裝置連通。
5.一種基于汽提和MVR組合工藝的處理化工廢水的方法,其特征在于,包括如下步驟:
(1)汽提工序:
蒸汽通過汽提塔(10)的第一進料端口(11)進入汽提塔(10)中,高鹽高COD高揮發性高毒性有機廢水通過汽提塔(10)的第二進料端口(12)進入汽提塔(10)中,經過熱交換后,揮發性有機物氣相物料與非揮發性有機物、無機物及水分離開來,揮發性有機物氣相物料從汽提塔(10)的第一出料端口(13)被蒸發出來,非揮發性有機物、無機物及水從汽提塔(10)的第二出料端口(14)被排出;
(2)冷凝工序:
從汽提塔(10)被蒸發出來的揮發性有機物氣相物料通過冷凝器(20)的進料端口(21)進入冷凝器(20)中,經冷凝處理后,揮發性有機物氣相物料變成揮發性有機物液相物料,揮發性有機物液相物料從冷凝器(20)的出料端口(22)排出,收集;
(3)MVR工序:
(3)-1、從汽提塔(10)被排出的非揮發性有機物、無機物及水通過MVR預熱器(30)的第一進料端口(31)進入MVR預熱器(30)中,經預熱后,依次經過MVR預熱器(30)的第一出料端口(32)和MVR蒸發器(40)的第一進料端口(41)進入MVR蒸發器(40)中,經蒸餾處理后,MVR氣相物料與非揮發性的有機物和無機物分離開來,MVR氣相物料從MVR蒸發器(40)的第一出料端口(42)被排出,非揮發性的有機物和無機物在加熱室中形成循環液,循環液從MVR蒸發器(40)的第二出料端口(43)被排出;
(3)-2、從MVR蒸發器(40)的第一出料端口(42)被排出的MVR氣相物料通過MVR壓縮機(50)的進料端口(51)進入壓縮機(50)中,經壓縮處理后,依次通過壓縮機(50)的出料端口(52)和MVR熱交換器(60)的第一進料端口(61)進入MVR熱交換器(60)中,經過熱交換后,再依次經過MVR熱交換器(60)的第一出料端口(62)和MVR預熱器(30)的第二進料端口(33)進入MVR預熱器(30)中,進一步熱交換后,MVR氣相物料變成MVR液相產物,MVR液相產物從MVR預熱器(30)的第二出料端口(34)排出,收集;
(3)-3、從MVR蒸發器(40)的第二出料端口(43)被排出的循環液通過循環泵(80),泵入MVR熱交換器(60)中,經過熱交換后,循環液從MVR蒸發器(40)的第二進料端口(44)進入MVR蒸發器(40)的加熱室中,經過對進入MVR蒸發器(40)中的非揮發性有機物、無機物及水進行蒸餾作用后,循環液從MVR蒸發器(40)的第二出料端口(43)被排出,重復步驟(3)-3,直到從MVR蒸發器(40)的第二出料端口(43)被排出的循環液濃縮為非揮發性的有機物和無機物殘渣濃液;
(3)-4、從MVR蒸發器(40)的第二出料端口(43)被排出的非揮發性的有機物和無機物殘渣濃液通過循環泵(80)排出至濃縮液出料端口(90)。
6.根據權利要求5所述的處理化工廢水的系統,其特征在于,步驟(2)的冷凝工序中,從冷凝器(20)的出料端口(22)排出的揮發性有機物液相物料被回收利用或再處理。
7.根據權利要求5所述的處理化工廢水的方法,其特征在于,步驟(3)的MVR工序中,從MVR預熱器(30)的第二出料端口(34)排出的MVR液相物料被回收利用或再處理。
8.根據權利要求5所述的處理化工廢水的方法,其特征在于,步驟(4)的MVR工序中,從濃縮液出料端口(90)排出的非揮發性的有機物和無機物殘渣被回收利用或再處理。
說明書
基于汽提和MVR組合工藝的處理化工廢水的系統及方法
技術領域
本發明涉及水處理領域,具體涉及一種基于汽提和MVR組合工藝的處理化工廢水的系統及方法。
背景技術
目前我國大部分化工企業在廢水處理方面通常采用的方式是對廢水進行簡單的預處理后進入生化池再進行生化處理。雖然生化法是技術比較成熟的工業化方法,且處理成本較低,但由于化工廢水毒性高,且含有很多難以生物降解的有機物,因而采用這種方式處理化工廢水往往難以取得理想的效果。而傳統的物理化學方法在去除廢水毒性以及提高廢水的可生化性等方面存在不足,有些物理法預處理技術并不能徹底降低有毒成分,從而導致污染的轉移和二次污染等。因此必須加強化工廢水的預處理,將毒性高、難生物降解的污染物在預處理階段徹底分離或轉化為易降解的物質,然后再經過生化處理以達到理想的處理效果。
原則上,所有的COD都是由揮發性的或非揮發性的物質產生的。對于揮發性的物質,汽提的過程可以將它們和水分離,對于非揮發性的物質,利用蒸餾方法,可以達到凈化水的目的。
在汽提過程中,讓廢水與水蒸汽直接接觸,使廢水中的揮發性有毒有害物質按一定比例擴散到氣相中去,從而達到從廢水中分離污染物的目的。汽提法的基本原理與吹脫法相同,只是所使用的介質不同,汽提是借助于水蒸汽介質來實現的。
汽提法分離污染物的工藝視污染物的性質而異,一般可歸納為以下兩種:
1.簡單蒸餾:對于與水互溶的揮發性物質,利用其在氣—液平衡條件下,在氣相中的濃度大于在液相中的濃度這一特性。通過蒸汽直接加熱,使其在沸點(水與揮發物兩沸點之間的某一溫度)下,按一定比例富集于氣相。
2.蒸汽蒸餾:對于與水互不相溶或幾乎不溶的揮發性污染物,利用混合液的沸點低于兩組分沸點這一特性,可將高沸點揮發物在較低溫度下加以分離脫除,這些揮發性有機物包括但不限于:
醇類:甲醇,乙醇,丙醇,丁醇等;
酮類:甲乙酮,丙酮,甲基異丙酮等;
芳烴:苯,甲苯,二甲苯,乙苯,乙烯苯等;
脂肪烴:環己烷,己烷,戊烷等;
酯類:甲酸乙酯,乙酸乙酯,丙酸乙酯等;
氯化物:二甲烷,氯仿,四氯化碳,二氯乙烯等;
其它:乙醛,乙氰,胺類,醚等。
經過汽提后,絕大部分的上述有機物將被分離出來,達到降低毒性及COD的目的。
MVR蒸發器是廣泛地被應用于食品加工、果汁濃縮、飲料生產、乳品生產、化工行業、制藥行業、廢水處理、環保工程等領域的一種蒸發濃縮設備。從蒸發器出來的二次蒸汽經過壓縮機的壓縮,壓力和溫度隨之升高,熱焓隨之增加,被送到蒸發器的加熱室當作加熱蒸汽熱源即生蒸汽使用,使料液維持蒸發狀態,而加熱蒸汽將熱量傳遞給物料后,本身冷凝成水。這樣,原來要廢棄的蒸汽就得到了充分的利用,回收了潛熱,又提高了熱效率。其工作過程是低品位的蒸汽經壓縮機壓縮,溫度、壓力提高,熱焓增加,然后進入換熱器冷凝,以充分利用蒸汽的潛熱。除開車啟動外,整個蒸發過程中無需生蒸汽。
經過MVR蒸餾后,絕大部分的非揮發性的有機和無機物將被分離出來,達到進一步降低毒性,鹽分及COD的目的。
發明內容
為解決上述技術問題,本發明的發明目的在于提供一種基于汽提和MVR組合工藝的處理化工廢水的系統,其能夠將絕大部分的揮發性有機物從化工廢水中分離出來,并將絕大部分的非揮發性有機物和無機物從化工廢水中分離出來。
為實現上述發明目的,本發明提供以下的技術方案:一種基于汽提和MVR組合工藝的處理化工廢水的系統,所述處理化工廢水的系統包括汽提單元和MVR單元,
所述汽提單元包括汽提塔和冷凝器,汽提塔設有用于通入蒸汽的第一進料端口、用于通入廢水的第二進料端口、用于輸出揮發性有機物氣相物料的第一出料端口以及用于輸出非揮發性有機物、無機物及水的第二出料端口,冷凝器設有用于通入揮發性有機物氣相物料的進料端口和用于輸出揮發性有機物液相物料的出料端口;
所述MVR單元包括MVR預熱器、MVR蒸發器、MVR壓縮機以及MVR熱交換器,MVR預熱器設有用于通入非揮發性有機物、無機物及水的第一進料端口、用于輸出非揮發性有機物、無機物及水的第一出料端口、用于通入MVR液相產物的第二進料端口以及用于輸出MVR液相產物的第二出料端口,MVR蒸發器設有用于通入非揮發性有機物、無機物及水的第一進料端口、用于輸出MVR氣相物料的第一出料端口、用于從MVR蒸發器的加熱室中輸出循環液的第二出料端口以及用于向MVR蒸發器的加熱室中通入循環液的第二進料端口,MVR壓縮機設有用于通入MVR氣相物料的進料端口和用于輸出MVR氣相物料的出料端口,MVR熱交換器設有用于通入MVR氣相物料的第一進料端口、用于輸出MVR液相產物的第一出料端口、用于通入循環液的第二進料端口以及用于輸出循環液的第二出料端口;
汽提塔的第一出料端口與冷凝器的進料端口連通,汽提塔的第二出料端口通過物料泵與MVR預熱器的第一進料端口連通,MVR預熱器的第一出料端口與MVR蒸發器的第一進料端口連通,MVR蒸發器的第一出料端口與MVR壓縮機的進料端口連通,MVR壓縮機的出料端口與MVR熱交換器的第一進料端口連通,MVR熱交換器的第一出料端口與MVR預熱器的第二進料端口連通,MVR蒸發器的第二出料端口通過循環泵與MVR熱交換器的第二進料端口連通,MVR熱交換器的第二出料端口與MVR蒸發器的第二進料端口連通,循環泵的輸出側還設置有用于輸出MVR濃縮液的濃縮液出料端口。
優選的,冷凝器的出料端口還與揮發性有機物液相物料回收處理裝置連通。
優選的,MVR預熱器的第二出料端口還與MVR液相產物回收處理裝置連通。
優選的,濃縮液出料端口還與MVR濃縮液回收處理裝置連通。
本發明還提供另外一個技術方案,基于汽提和MVR組合工藝的處理化工廢水的方法,包括如下步驟:
(1)汽提工序:
蒸汽通過汽提塔的第一進料端口進入汽提塔中,高鹽高COD高揮發性高毒性有機廢水通過汽提塔的第二進料端口進入汽提塔中,經過熱交換后,揮發性有機物氣相物料與非揮發性有機物、無機物及水分離開來,揮發性有機物氣相物料從汽提塔的第一出料端口被蒸發出來,非揮發性有機物、無機物及水從汽提塔的第二出料端口被排出;
(2)冷凝工序:
從汽提塔被蒸發出來的揮發性有機物氣相物料通過冷凝器的進料端口進入冷凝器中,經冷凝處理后,揮發性有機物氣相物料變成揮發性有機物液相物料,揮發性有機物液相物料從冷凝器的出料端口排出,收集;
(3)MVR工序:
(3)-1、從汽提塔被排出的非揮發性有機物、無機物及水通過MVR預熱器的第一進料端口進入MVR預熱器中,經預熱后,依次經過MVR預熱器的第一出料端口和MVR蒸發器的第一進料端口進入MVR蒸發器中,經蒸餾處理后,MVR氣相物料與非揮發性的有機物和無機物分離開來,MVR氣相物料從MVR蒸發器的第一出料端口被排出,非揮發性的有機物和無機物在加熱室中形成循環液,循環液從MVR蒸發器的第二出料端口被排出;
(3)-2、從MVR蒸發器的第一出料端口被排出的MVR氣相物料通過MVR壓縮機的進料端口進入壓縮機中,經壓縮處理后,依次通過壓縮機的出料端口和MVR熱交換器的第一進料端口進入MVR熱交換器中,經過熱交換后,再依次經過MVR熱交換器的第一出料端口和MVR預熱器的第二進料端口進入MVR預熱器中,進一步熱交換后,MVR氣相物料變成MVR液相產物,MVR液相產物從MVR預熱器的第二出料端口排出,收集;
(3)-3、從MVR蒸發器的第二出料端口被排出的循環液通過循環泵,泵入MVR熱交換器中,經過熱交換后,循環液從MVR蒸發器的第二進料端口進入MVR蒸發器的加熱室中,經過對進入MVR蒸發器中的非揮發性有機物、無機物及水進行蒸餾作用后,循環液從MVR蒸發器的第二出料端口被排出,重復步驟(3)-3,直到從MVR蒸發器的第二出料端口被排出的循環液濃縮為非揮發性的有機物和無機物殘渣濃液;
(3)-4、從MVR蒸發器的第二出料端口被排出的非揮發性的有機物和無機物殘渣濃液通過循環泵排出至濃縮液出料端口。
優選的,步驟(2)的冷凝工序中,從冷凝器的出料端口排出的揮發性有機物液相物料被回收利用或再處理。
優選的,步驟(3)的MVR工序中,從MVR預熱器的第二出料端口排出的MVR液相物料被回收利用或再處理。
優選的,步驟(4)的MVR工序中,從濃縮液出料端口排出的非揮發性的有機物和無機物殘渣被回收利用或再處理。
由于上述技術方案運用,本發明與現有技術相比具有下列優點:
(1)將絕大部分的揮發性有機物從化工廢水中分離出來;
(2)將絕大部分的非揮發性有機物和無機物從化工廢水中分離出來;
(3)經過處理后,任何高鹽分,高COD,高揮發性和高毒性的有機廢水得到有效的處理,鹽分,COD,毒性大大降低,再經過微電解,厭氧水解,好氧生化,高級氧化,納濾或RO等常規廢水處理方法,就可達到相應的排放或回用標準。


