在化工生產過程中,總是會產生含有不同種類雜質的廢水,如果不經處理就排放,會造成水體不同程度和不同性質的污染,從而危害人類的健康,影響人類的生產活動。隨著國家對環保的要求越來越嚴,水資源又日趨緊張,企業不僅僅需要按照常規方法進行廢水處理,更要實現廢水處理零排放,中水回用才是企業廢水處理的最高境界。要達到這個境界,需要具備兩個重要因數: 一是懷有“實現廢水零排放”的理念,二是掌握“實現廢水零排放”的技術。沒有技術作保證,光有理念是行不通的; 技術和裝備有保障了,沒有先進的理念,也不可能實現廢水零排放。現在的技術和裝備已經可以確保實現廢水零排放了,而嚴格的法律也將帶來人們理念的轉變,政府的政策也鼓勵企業進行中水回用,廢水零排放,因此,越來越多的企業都希望能夠實現廢水處理的零排放。
含氟廢水實現零排放的最大優勢在于含氟廢水的綜合利用,即把含氟廢水中的氟資源轉變為某種氟化工產品,在充分利用后再進行廢水處理,并通過中水回用,達到廢水零排放。綜合利用可以為企業帶來很高的經濟效益,零排放可以帶來一定的經濟效益和良好的社會效益,一舉多得。
化工廢水種類很多,按廢水中的主要污染物可分為含腈廢水、含酚廢水、含硫廢水、含氟廢水和含有機磷化合物廢水等。本文重點簡述幾種含氟廢水的處理方法。
1 含氟廢水處理現狀
含氟廢水主要來自于氟產品的生產過程、氟產品的使用過程以及其他產品生產時的副產( 磷肥、稀土等) 。
從目前發表的論文[2 - 18]以及工廠的實際應用來看,含氟廢水處理的主要工藝路線有化學中和、混凝、絮凝、沉淀、過濾、厭氧生化、好氧生化和吸附法等。由于含氟廢水存在污染物質多樣性的特點,一般情況下需要用多種方法組合的處理工藝才能達到預期的處理效果。
1) 中和
向廢水中投加消石灰、氫氧化鈉等堿性物質,把氫氟酸、氟硅酸和有機氟等轉化為無機氟鹽。
2) 混凝
混凝過程就是在廢水中加入帶正電的混凝劑去中和顆粒表面的負電,使顆粒“脫穩”,于是顆粒間通過碰撞、表面吸附和范德華引力等作用,互相結合變大,以利于從水中分離。混凝劑是分子質量低而陽電荷密度高的水溶性聚合物,分為無機和有機兩大類。
3) 絮凝
絮凝是聚合物的高分子鏈在懸浮的顆粒與顆粒之間發生架橋的過程。“架橋”就是聚合物分子上不同鏈段吸附在不同顆粒上,促進顆粒與顆粒聚集。絮凝劑為有機聚合物,多數分子質量較高,并有特定的電性( 離子性) 和電荷密度( 離子度) ,最常用的為聚丙烯酰胺。
4) 沉降
通過自然沉降、物理強制沉降等手段,讓已經絮凝好的物質沉淀下來。
5) 過濾
用離心機、板框壓濾機等設備,把沉淀后的物質進行固液分離,使固體物含水率降低,方便運輸和處置。
6) 厭氧生化
在厭氧條件下,創造厭氧微生物所需要的營養條件和環境條件,利用這類微生物分解廢水中的有機物高分子物質,達到降低COD 的目的。有機物的厭氧降解過程可以分為4 個階段: 水解、酸化、產乙酸和產甲烷。有時為了減少臭味,只利用前兩個階段。
7) 好氧生化
利用好氧微生物( 包括兼性微生物) 在有氧存在的條件下,把水中的有機污染物作為“食物”進行好氧代謝,經過一系列的生化反應,逐級釋放能量,最終以低能位的無機物穩定下來,去除水中的COD、NH3 - N 等,達到無害化的要求。
8) 吸附
使廢水流經接觸床,通過與床中固體介質進行特殊或常規的離子交換或化學反應以除去氟化物。常用的吸附介質有活性氧化鋁、骨炭/羥基磷石灰、活性氧化鎂等。近年來人們也研究了稀土元素作吸附劑除氟。吸附法用于含氟廢水的深度處理,效果十分明顯[13],但在工廠應用的例子并不多。
對部分氟化工企業含氟廢水的處理情況進行了調研,目前含氫氟酸、氟硅酸和無機氟鹽的廢水,通常采用“中和+ 混凝+ 絮凝+ 沉淀+ 過濾”的處理工藝,該工藝技術成熟,運行可靠,處理成本低廉,但受季節、溫度、地區等差異的影響,出水氟化物含量>20 mg /L,很難達到國家一級排放標準[19]。含有機氟的廢水,一般采用“中和+ 混凝+ 絮凝+ 沉淀+過濾+ 生化+ 二沉”的處理工藝,由于有機氟廢水的組分很復雜,處理難度很大,沒有經過小試,基本上不能形成合適的處理方案。所以現在許多有機氟廢水處理裝置,或者投資很大,處理成本很高,或者處理后不能達標排放。
2 廢水處理新技術
含氟廢水其他的處理手段還有微電解、反滲透膜、電滲析處理等技術,也有文獻作了相關介紹[4 - 5][10][13][16][19],但實際應用并不多,主要原因是投資大、處理條件要求較多、工藝操作難度較大以及處理成本高。
2. 1 微電解
鐵碳微電解法的原理非常簡單,就是利用鐵-炭顆粒之間存在著電位差而形成了無數個細微原電池,這些細微原電池是以電位高的炭作陰極,電位低的鐵作陽極,在含有酸性電解質的水溶液中發生電化學反應,使鐵受到腐蝕變成亞鐵離子( 二價) 進入水溶液,再加入過氧化氫,亞鐵離子與過氧化氫形成Fenton 試劑,生成的羥基自由基具有極強的氧化性能,將難降解的大分子有機物降解成小分子有機物。
2. 2 反滲透
反滲透技術是近年來迅速發展起來的膜分離技術中的一種,該技術是利用反滲透膜選擇性地只能透過水分子而截流離子物質的特性,以膜兩側壓力差為推動力,使水通過反滲透膜而實現與混合物的分離。從本質上來說,該方法是一種“物理過濾”的過程。反滲透技術對高氟廢水的氟去除效果并不理想,而且膜材料易損壞,在處理較低濃度的含氟廢水時,效果明顯。
反滲透處理系統的優點是占地少、運行操作簡單、除鹽除氟比較徹底,但反滲透法投資較大、膜材料易污染、使用壽命較短( 2 ~ 4 年) 。反滲透處理系統直接用于含氟廢水處理的并不多。
2. 3 電滲析
電滲析也是一種膜分離技術。電滲析的關鍵部件是離子交換膜,離子交換膜分陽離子交換膜( 簡稱陽膜,它只允許陽離子透過而阻擋陰離子) 和陰離子交換膜( 簡稱陰膜,它只允許陰離子透過而阻擋陽離子) 兩種。
電滲析器是利用離子交換膜的選擇透過性,在直流電場的作用下使水中的離子有選擇地定向遷移,使一部分水中的離子數量減少而另一部分水中的離子數量增多,從而達到分離、濃縮、除鹽的目的。
3 含氟廢水處理工藝優化試驗及實現零排放的技術與裝備
由于含氟廢水種類繁多,組分復雜,而廢水處理的手段又很多,對于不同的含氟廢水,需要不同的處理手段進行優化組合。
針對幾種有代表性的含氟廢水進行了處理試驗,試圖通過理論分析和試驗找到最佳方案。小試試驗設備如下所示:
1) 中和反應器: Φ250 mm × 300 mm,有效容積10 L,帶攪拌;
2) 調節反應器: Φ250 mm × 300 mm,有效容積10 L,帶攪拌;
3) 混凝反應器: Φ250 mm × 300 mm,有效容積10 L,帶攪拌;
4) 絮凝反應器: Φ250 mm × 300 mm,有效容積10 L,帶攪拌;
5) 沉淀槽: 350 mm × 350 mm × 1 000 mm,有效容積100 L;
6) 中水回用智能一體機: 內含精密過濾器1 個( 過濾孔徑50 μm,有效過濾面積0. 35 m2 ) ,中空纖維膜超濾管1 個( 濾孔10 ~ 50 nm,有效過濾面積9 m2 ) ,美國陶氏納濾膜NF90 - 400 /34i 1支,美國陶氏反滲透膜BW30 - 4040 1支,各濾膜可按需要任意組合;
7) 厭氧生化塔: Φ250 mm × 3 m,內裝生物膜填料;
8) 好氧生化塔: Φ250 mm × 12 m( 4 m 管3 段串聯) ,內裝生物膜填料,空壓機供氣;
9) 循環水真空泵: 220 V,180 W,最大真空度0. 1 MPa。
試驗中所用的化學藥劑均為分析純試劑,試驗用廢水來自相關企業,檢測要求和方法均按照國家標準。
設計廢水處理工藝方案和試驗時,以實現零排放為目標。
3. 1 含氫氟酸的廢水處理工藝優化
含氫氟酸廢水來自電子清洗,氫氟酸質量分數為0. 36%。按照常規處理工藝,很多企業出水的氟離子含量大于15 × 10 - 6,不能達到國家排放標準( ≤10 × 10 - 6 ) 。
設計工藝方案為“石灰中和+ 氯化鈣+ 混凝+絮凝+ 沉降+ 組合膜”。
石灰中和生成氟化鈣,并調整pH 至中性; 加氯化鈣產生同離子效應,以減少氟化鈣在水中的溶解度; “混凝+ 絮凝”可使氟化鈣沉降更徹底; 沉淀后的上清液進入中水回用智能一體機( 精密過濾+ 超濾+ 反滲透) ,出水可回到生產線或循環水系統,濃水返回調節反應槽。試驗表明: 當沉淀槽出水中的氟離子含量分別為15 × 10 - 6、34 × 10 - 6、61 × 10 - 6、97 ×10 - 6時,經過中水回用智能一體機處理后的出水指標基本不變: 氟離子含量≤1. 0 × 10 - 6,電導率≤2. 0 μS /cm,pH 為7. 1 ~ 7. 5。
這說明該工藝對于預處理的要求較低,中水回用智能一體機中的“精密過濾+ 超濾+ 反滲透”的處理彈性較高,出水質量很好,完全可作為工藝水或循環水使用。

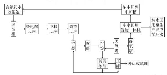
含氫氟酸廢水處理工藝方框圖如圖1 所示。
3. 2 含氟表面活性劑的廢水處理工藝優化
含氟表面活性劑的廢水來自含氟聚合物生產線,廠家提供的數據: 含全氟辛酸銨265 mg /L,丁二酸91 mg /L。
經檢測COD 為355 mg /L,BOD5為63 mg /L,BOD5 /COD 只有0. 18,說明該廢水可生化性很差。
為了提高可生化性,并實現零排放,設計工藝方案為“微電解+ 石灰中和+ 氯化鈣+ 混凝+ 絮凝+沉降+ 厭氧酸解+ 好氧生化塔+ 組合膜”。
加硫酸調整廢水的pH 為3. 0 ~ 3. 5,在鐵碳微電解球中空氣鼓泡停留6 h,加雙氧水反應30 min;檢測COD 為342 mg /L,BOD5為101 mg /L; BOD5 /COD 約為0. 295,雖然生化性仍然較差,但與原水相比生化性已有大幅度提高。石灰中和并調整pH 至中性; 加氯化鈣調節反應,再通過“混凝+ 絮凝”使氟化鈣沉降; 沉淀后的上清液進入厭氧塔和好氧塔( 好氧塔出水COD 為68 mg /L) ,然后進入中水回用智能一體機( 精密過濾+ 超濾+ 反滲透) ,出水可回到生產線或循環水系統,濃水( COD 為1 630 mg /L)返回調酸槽( 或廢水收集池) 。
該工藝處理后的出水指標: COD≤6. 0 × 10 - 6,氟離子含量≤1. 0 × 10 - 6,電導率≤2. 0 μS /cm,pH為7. 3。含氟表面活性劑廢水處理工藝方框圖如圖2 所示。

3. 3 含氟農藥中間體的廢水處理工藝優化
含氟農藥中間體廢水來自氟苯生產線,含對氟硝基苯0. 13%( 廠家提供數據) ,可能還含有其他有機物。經檢測COD 為3 255 mg /L。用該廠廢水排放口的污泥配制接種稀釋水,檢測BOD5為87 mg /L,BOD5 /COD 只有0. 027,說明該廢水可生化性極差。
為了提高可生化性,并實現零排放,設計工藝方案為“微電解+ 石灰中和+ 混凝+ 絮凝+ 沉降+ 厭氧酸解+ 好氧生化塔+ 組合膜”。
加鹽酸調整廢水的pH 為2. 5 ~ 3. 0,在鐵碳微電解球中空氣鼓泡停留12 h,加雙氧水反應60 min;檢測COD 為2 120 mg /L,BOD5為530 mg /L; BOD5 /COD 約為0. 25,雖然生化性仍然較差,但與原水相比生化性已經大幅度提高。石灰中和并調整pH 至中性,再經過“混凝+ 絮凝”使氟化鈣沉降,沉淀后的上清液進入厭氧塔和好氧塔( 好氧塔出水COD 為320 mg /L) ,然后進入中水回用智能一體機( 精密過濾+ 超濾+ 反滲透) ,出水可回到生產線或循環水系統,濃水( COD 為1 630 mg /L) 返回調酸槽( 或廢水收集池) 。
該工藝處理后的出水指標: COD≤15. 0 × 10 - 6,氟離子含量≤1. 0 × 10 - 6,電導率≤2. 0 μS /cm,pH為7. 1。含氟農藥中間體廢水處理工藝方框圖與圖2 相同。
4 結論
實現零排放的廢水處理工藝包括兩部分: 一是預處理,二是中水回用。
預處理必須根據廢水的實際情況進行設計,一般情況都應進行小試或中試,主要的處理手段包括吸附、中和、混凝、絮凝、沉降、電解、吸附、電滲析、厭氧生化和好氧生化等,把其中的幾種手段組合在一起可得到合理的預處理工藝。預處理裝備可按照工藝要求進行設計或采購。有些廢水經過預處理后即可達到國家排放標準,但基本上不能符合回用水的要求。
中水回用采用組合膜工藝,就是把精濾、超濾、納濾、反滲透和電滲析等膜處理技術進行合理組合,把經過預處理的出水通過組合膜處理,達到中水回用的指標要求。組合膜工藝的最大優勢就是實現零排放,其次是可以降低預處理的出水指標要求,降低預處理的投資和運行成本。組合膜工藝的不足之處就是投資較大,且有運行成本。
對于那些經過預處理后不能達標排放的廢水,增加中水回用工藝,把未達標廢水通過膜技術分離為純水和濃水,純水回到生產線或循環水系統,濃水回到預處理過程重新處理,這是最經濟的方法。
對于一些原有的廢水處理裝置,本來可以達標排放,但由于廢水排放標準提高后,現在變得不能達標的情況,只要在原有裝置后面加上一套中水回用設備,就可以實現零排放,比改造老裝置或再建新裝置,可節省很多投資和時間成本。
實現廢水零排放符合國家政策,符合最近公布的“水十條”以及“關于加快推進生態文明建設的意見”的宗旨,實現廢水零排放的社會意義非常重大。(來源:《有機氟工業》)


