由于酸性礦山廢水(AMD)的形成過程中發生一系列的化學、生物反應,S2-被氧化成SO42-,金屬由硫化態轉變為離子態,同時伴有大量H+生成;因此AMD具有水量大、低pH值、蘊含大量重金屬離子及硫酸根的特點,如若未經處理達標的廢水排至環境會對水體、土壤和生物造成毒害作用。因此,探究同步去除酸性礦山廢水(AMD)中酸度及重金屬離子的新型多功能礦物環保材料及最佳運行方式刻不容緩。
在處理酸性礦山廢水的實際工程中,由于水量較大,往往在連續流條件下進行,而靜態吸附實驗的研究結果僅適用于處理少量廢水,具有局限性;因此,實際工程中多通過動態吸附操作來確定吸附劑的吸附能力。膨潤土的主要成分為蒙脫石,具有優良吸附性及層間離子交換能力,且價格低廉、無二次污染。鋼渣是一種工業堿性廢料,具有易于固液分離,性能穩定,比表面積大的特點。本文通過對比研究復合顆粒吸附柱、錳砂柱、復合顆粒-錳砂混合填充柱對AMD中酸度、Mn2+的去除效果,確定最佳吸附劑;并在最佳吸附劑的基礎上,對比研究升流淹沒式、降流淹沒式、降流非淹沒式吸附柱對AMD中酸度、Mn2+的去除效果,確定最佳運行方式,為其處理含Mn2+AMD的工程應用提供了理論和技術。同時復合顆粒不僅釋放堿度中和酸,還集吸附、聚沉、過濾作用為一體,克服了單一材料、單一方法、單一功能的局限性,實現降低運行成本與廢水治理的雙贏目標。
1 材料與方法
1.1 材料與儀器
1.1.1 材料
1) 鈉基膨潤土購自遼寧省黑山縣萬鵬膨潤土礦,粒徑為48~75 μm,主要化學成分(質量分數)為SiO2 71.39%,Al2O3 14.4%,Na2O 1.98%,Fe2O3 1.71%,MgO 1.52%,CaO 1.20%,K2O 0.44%,TiO2<0.1%。2)鋼渣取自山東省濱州市某鋼廠,經破碎、研磨后制成200~300目的粉末,主要化學成分(質量分數)為SiO2 12.33%,Al2O3 0.18%,MgO 10%,Fe2O3 38.83%,CaO 32.73%,MnO 3.29%,其他2.64%。二者均置于105 ℃烘箱中干燥2 h,以去除其中的水分并保持吸附劑的原始性狀,取出備用。3)錳砂來自廣西馬山,用蒸餾水清洗2~3遍后,置于105 ℃烘箱內烘干備用。4)MnSO4·H2O、無水Na2CO3、濃H2SO4、NaOH、乙二醇均為分析純。
取烘干后的膨潤土和鋼渣粉末按質量比為5:5混合,加入5%的Na2CO3黏合劑,將復合粉末用玻璃棒攪拌均勻,加入適量蒸餾水,充分浸潤。密封置于避光處陳化12 h后,采用手動擠壓機制成粒徑為10~20目的小球,于避光通風處再次陳化12 h。將復合顆粒放入坩堝中置于馬弗爐內,從250 ℃預熱,加熱至500 ℃后計時,焙燒60 min后,取出坩堝,使顆粒自然冷卻至室溫,制成復合顆粒吸附劑。
1.1.2 水樣
采用MnSO4·H2O配制含有Mn2+的酸性礦山廢水模擬水樣,Mn2+濃度約為100 mg·L-1,并用濃H2SO4調節溶液pH值為3~3.5。
1.1.3 儀器
Z-2000原子吸收分光光度計、PHS-3C pH計、BSW-6-12箱式馬弗爐、BS224S電子天平、HG101-2A電熱鼓風干燥箱、FEI Quanta 200掃描電子顯微鏡(SEM)、MPDDY2094 X射線衍射儀。
1.2 實驗方法
本課題以宏觀動態實驗為主,微觀為輔展開研究。通過對比實驗方法探討小型連續流反應器的最佳吸附材料及最佳運行方式并將實驗數據轉化為圖像信息,結合SEM、XRD微觀表征分析結果,揭示復合顆粒吸附Mn2+的去除機制,為實際工程應用提供理論依據。
1.2.1 不同吸附材料對Mn2+和酸度去除效果對比實驗
本實驗動態裝置由3個結構相同的內部磨砂處理的有機玻璃柱組成,柱體內徑為20 mm、總高度為300 mm、截面積為3.142 cm2,動態裝置如圖 1所示。3個吸附柱從下至上依次裝填:高為40 mm的承托層,其中8~10 mm的鵝卵石20 mm,2~4 mm的碎石20 mm,防止動態柱運行時發生堵塞。將55 g膨潤土-鋼渣復合顆粒(PG)、錳砂(MS)、質量比為1:1的復合顆粒-錳砂組合填料(PG-MS)在自然重力的條件下分別裝入3個有機玻璃柱內,依次命名為1#、2#、3#,床層高度分別達到17、18和18 cm。柱體側壁距底部3、50和240 mm處均開有圓形小口,其中A為出水取樣口,B為復合顆粒取樣口。
圖1 3種吸附材料的動態裝置示意圖
采用蒸餾水將吸附劑充分浸潤后,模擬含Mn2+廢水(ρ=100 mg·L-1,pH為3~3.5)經流量計自上而下送入吸附柱,控制流速為1 mL·min-1;從出水開始計時,每日早08:00取樣,測定進、出水Mn2+濃度和pH值。
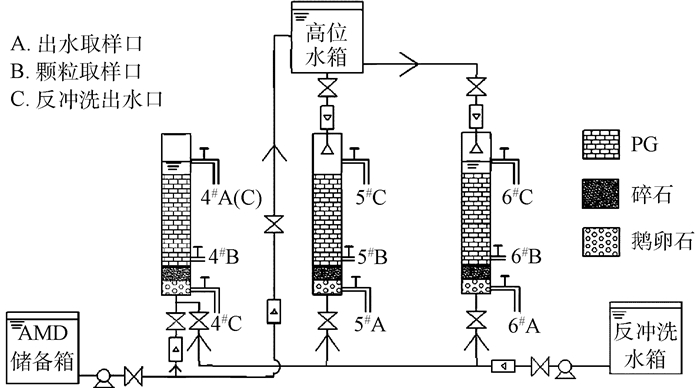
1.2.2 確定最佳運行方式動態實驗
動態實驗裝置如圖 2所示,采用膨潤土-鋼渣復合顆粒作為吸附劑。4#柱運行方式為升流淹沒式:水箱中的模擬水樣經蠕動泵自下而上送入吸附柱內,控制流速1 mL·min-1,使廢水充滿顆粒空隙并留有3 cm液面高度(即恰好達到出水口),以保證無空氣自然流通。5#柱運行方式為降流非淹沒式:高位水箱中的模擬水樣經流量計以1 mL·min-1流速從吸附柱上端中心進水,盡量避免短流現象發生。6#柱運行方式為降流淹沒式:啟動前期,將柱子底端出水閥A口關閉,高位水箱中的模擬水樣經流量計自上而下送入吸附柱內,控制流速1 mL·min-1,使廢水充滿顆粒空隙并留有3 cm液面高度,以保證無空氣自然流通,再開啟柱子下端閥門,調節流量計,保證進水流速等于出水流速。3個吸附柱均采用連續進水、連續出水的方式運行。
圖2 3種運行方式的動態裝置示意圖
1.2.3 SEM分析
借助SEM對B取樣口處的復合顆粒進行測定,觀察顆粒表面微觀形態特征隨時間的變化情況,揭示膨潤土-鋼渣復合顆粒對模擬水樣中Mn2+的去除機理。
1.2.4 XRD分析
為進一步研究吸附Mn2+后復合顆粒的物相組成隨時間的變化,對反應前復合顆粒、B取樣口處的顆粒及聚沉物進行XRD物相分析
2 結果與討論
2.1 固定床吸附柱處理含Mn2+AMD最佳吸附材料的確定
按照1.2節實驗方法,比較不同吸附材料對模擬水樣的處理效果隨時間的變化情況,結果見圖 3。
由圖 3可見,隨著吸附柱運行時間的增加,PG柱、PG-MS柱中復合顆粒表面逐漸由淺棕色變為深棕色,且前者顏色變化程度明顯大于后者。因為顆粒吸附Mn2+與其釋放的OH-形成Mn(OH)2沉淀,并被空氣中O2氧化為棕色的MnO(OH)2附著于顆粒表面,顆粒越多,產生的沉淀量越大。具體聯系污水寶或參見http://www.bnynw.com更多相關技術文檔。
按照1.2節實驗方法,測定進、出水Mn2+濃度和pH值,結果見圖 4、圖 5。
圖4 不同吸附材料對Mn2+吸附效果的影響
圖5 不同吸附材料對出水pH的影響
由圖 4可知,MS柱對Mn2+的去除效果很差,反應1 d后Ct/C0值達79.7%(Ct/C0為出水與進水Mn2+濃度的比值),并很快失效。同時,運行至第10天后出水濃度大于進水濃度,因為吸附在錳砂表面的Mn2+在酸性條件下幾乎不被自然氧化,達到吸附飽和后,發生脫附現象。PG柱較PG-MS柱出水達標時間長,二者Mn2+濃度達到穿透點5 mg·L-1的時間分別為第2天、第0.5天,實際處理水量為2.75 L和0.7 L,耗竭點分別出現在第37天、第15天。床層的吸附工作周期隨PG用量增加而增長,因為隨著時間的延長,復合顆粒的吸附點位逐漸減少,釋放堿度能力下降,且產生的沉淀包裹在顆粒表面堵塞了部分孔道,使傳質阻力增大,所以出水中Mn2+濃度逐漸增加。在強酸性條件下,錳砂僅能通過物理吸附去除Mn2+,因此MS柱會迅速達到飽和。3個吸附柱對Mn2+的吸附容量分別為28.817、2.194、16.935 mg·g-1。
由圖 5可知,3個柱出水pH值均隨時間增長而降低,且PG柱的下降速度比PG-MS柱慢,兩者出水pH值分別在12 d、8 d后降至6左右。由pH值變化趨勢可知,PG柱降低酸度能力最強,PG-MS柱次之,MS柱最弱。復合顆粒吸附劑主要通過靜電引力和中和作用降低水的酸度,由于反應隨時間的延長,顆粒釋放堿度能力減弱造成中和H+的能力下降,故出水pH值呈下降趨勢。同時,2#柱在8 d后pH值降至3.5左右,說明錳砂處理酸性礦山廢水時,降低酸度能力差。因此,錳砂不適合用于處理酸性礦山廢水。
綜合考慮酸度和Mn2+的去除效果可知:PG柱>PG-MS柱>MS柱,3個柱的吸附工作周期分別為37、4、15 d,故選擇PG作為固定床反應器的最佳吸附材料。
2.2 固定床吸附柱處理AMD中Mn2+最佳運行工藝的對比
按照1.2實驗方法,選用膨潤土-鋼渣復合顆粒作為吸附劑,采用升流淹沒式(4#柱)、降流非淹沒式(5#柱)、降流淹沒式(6#柱)運行方式,對比運行工藝對Mn2+和酸度的去除效果,結果見圖 6。
圖6 不同運行方式處理含Mn2+ AMD的實驗現象隨時間的變化情況
由圖 6可見,隨著運行時間的延長,床層逐漸產生棕色沉淀。4#柱采用上向流進水,靠近進水口的部位Mn2+濃度高,與床層底部PG釋放的OH-生成大量沉淀,所以運行初期Mn(OH)2出現在底端,棕色沉淀區域隨反應時間增加逐漸向上推移。5#、6#柱采用下向流進水,產生沉淀的部位及走勢則與4#柱相反。
按照1.2實驗方法,測定進、出水Mn2+濃度和pH值,結果如圖 7、圖 8所示。
圖7 不同運行方式對Mn2+吸附效果的影響
圖8 不同運行方式下pH隨時間的變化
由圖 7可知,3個柱出水Mn2+濃度達到5 mg·L-1的床層穿透時間tb分別為第2天、第2天、第3天,耗竭時間te分別為第30天、第37天、第24天,總體來看,5#柱的出水Mn2+濃度始終低于4#、6#柱。3個吸附柱的出水Mn2+濃度在16 d后出現差異,6#柱流出曲線的走勢較為陡峭,4#柱次之,5#柱則相對平緩。因為,采用升/降流淹沒式運行方式時,復合顆粒由下(上)至上(下)逐漸達到吸附飽和,所以4#、6#柱的出水濃度在一定時間內相差甚微,隨著反應時間延長,6#柱床層上部不斷截留沉淀物,降低顆粒孔隙率,當進水速度保持不變時,水頭損失不斷增加,床層表面因受力不均而產生裂縫,部分水流自裂縫流出,導致出水Mn2+濃度偏高。同時,有研究表明,(Mn3+、Mn4+)/Mn2+的電位隨溶液pH值升高而降低,與O2的電位差越大,則Mn2+越易被氧化。而PG釋放大量OH-,為吸附在顆粒表面的Mn2+氧化成MnO2提供了條件,故5#柱除Mn2+效果最佳。3個吸附柱對Mn2+的吸附量分別為26.532、28.817、23.479 mg·g-1。
由圖 8可知,3種運行條件下的出水pH均隨時間增長而降低,直至趨于平衡。前9 d內,4#柱、6#柱的出水pH略高于5#柱,運行至13 d后,三者的pH值基本保持在6左右,因為采用淹沒式的布水方式使床層與水體接觸更充分,加快了顆粒釋放OH-,所以在運行初期出水pH高于非淹沒式。運行一段時間后,由于堿度已被大量消耗,且附著在顆粒表面的沉淀物阻礙OH-的釋放,故出水pH值相差不大。此外,升流淹沒式運行過程中形成的沉淀集中于床層下部,降低孔隙率,增加水頭損失,動力消耗大。綜合考慮,選擇降流非淹沒式作為吸附柱處理含Mn2+酸性礦山廢水的最佳運行方式。
2.3 微觀表征
2.3.1 掃描電鏡(SEM)分析
采用SEM對最佳運行條件下反應柱B取樣口處的復合顆粒進行測定,觀察顆粒表面微觀形態特征隨時間的變化情況。結果見圖 9。
圖9 運行不同時段下復合顆粒吸附Mn2+后的SEM圖
由圖 9可見,隨著運行時間的增加,在B取樣口處吸附Mn2+的復合顆粒,表面附著的橢圓球狀沉淀物逐漸累積。運行至第2天時,顆粒表面沉淀量較少,仍留有大量孔洞,第15天和第30天時顆粒表面的孔隙被大量沉淀物覆蓋,并出現沉淀富集現象。運行至第45天時,沉淀物為團簇狀,覆蓋在顆粒表面,呈多分子層的吸附,這是附著在顆粒表面的沉淀持續吸附Mn2+和水中沉淀的結果。證明存在聚沉作用。
2.3.2 X-射線衍射(XRD)分析
分別對在最佳運行條件下的復合顆粒反應前、后第2天、第15天、第40天及反應產生的聚沉物進行XRD微觀分析,結果見圖 10。
圖10 復合顆粒不同時段及沉淀物的XRD圖譜
由圖 10可知,B取樣口處反應后的復合顆粒礦物相組成隨時間逐漸發生變化。反應第2天檢測到有MnSiO3、Mn0.53Mg0.47MgSi2O6、MnO2(Mn(OH)2高溫烘干分解的產物)生成,這是由于反應初期,復合顆粒利用其較大的比表面積和靜電引力對Mn2+產生吸附作用,Mn2+在顆粒表面或進入孔道內部發生離子交換、絡合作用,同時與顆粒釋放的OH-發生表面沉淀作用。對比反應第15天和第40天時的XRD圖,發現Mn0.96Mg1.04Si2O6消失,Mn2+的賦存形態主要為Mn5Al(Si3Al)O10(OH)8、MnSiO3、MnO2,表明隨著反應進行,離子交換、表面絡合、化學沉淀作用逐漸減弱甚至消失,聚沉作用成為顆粒去除Mn2+的主要機理。同時,聚沉物(圖 10(e))中Ca1.11Mn0.89(CO3)2是離子交換過程中釋放出的Ca2+與水中Mn2+及CO32-堿度形成的難溶物,Mn7(SiO4)2SiO4(OH)2可能是包裹在顆粒表面的沉淀進一步吸附-聚沉溶液中Mn2+的結果,而生成CaMn7O12則表明Ca2+能夠與Mn2+發生反應生成新的礦物相。
3 結論
1) PG柱、MS柱、PG-MS柱對AMD中Mn2+、酸度的去除效果為:PG柱>PG-MS柱>MS柱,確定PG為吸附柱的最佳裝填材料。
2) 4#升流淹沒式、5#降流非淹沒式、6#降流淹沒式吸附柱對AMD中Mn2+的去除效果為:5#>4#>6#,吸附容量分別為26.532、28.817和23.479 mg·g-1,確定降流非淹沒式為吸附柱的最佳運行方式。
3) 采用SEM、XRD對不同反應時間的PG進行微觀分析,表明PG在去除Mn2+的過程中不僅存在吸附、化學沉淀等作用,還存在聚沉作用,即存在吸附-聚沉協同作用,并且Mn2+在復合顆粒表面的賦存狀態主要以Mn-Si-O相結合的礦物相以及CaMn7O12沉淀物存在。
4) 膨潤土-鋼渣復合顆粒填充柱不僅克服了單一材料、單一方法、單一功能的局限性,并且同步去除酸性及重金屬離子,可實現降低運行成本與廢水治理的雙贏目標。(來源:環境工程學報 作者:肖利萍)












