1前沿
近年來,隨著制藥行業的快速發展,我國醫藥企業越來越多,制藥廢水排放量占工業廢水排放量的2%。由于制藥廢水具有化學需氧量(CODCr)高,氨氮含量高,鹽度大,以及毒性大,難生物降解等特性,是公認的嚴重環境污染源之一。常規的制藥廢水處理方法如物化法、生物法等,雖然有一定的處理效果,但是隨著環境保護力度的加大,這些處理工藝已無法滿足排放及回用要求。在水資源日益匱乏的今天,若能找到適當的方法對制藥廢水進行回收利用綜合處理,將是協調制藥工業發展與水環境的最有效途徑之一。
膜分離技術不僅能有效分離廢水中的污染物,回收寶貴的水資源及一些有用的物質,還具有節能、安全,設備簡單和操作方便等優點,在制藥廢水回收利用和零排放處理中得到了人們的廣泛關注。目前,研究最多的主要為常規的卷式納濾[9]和反滲透膜技術對制藥廢水進行深度處理及回用,通常需要采用一系列的預處理工藝為膜系統的運行創造條件,否則極易造成膜污染,影響系統的穩定運行。卷管式及碟管式特種膜分離技術,以抗污染性能優越和濃縮倍率高為特點,將其應用到制藥廢水回用和零排放處理中,能較好的解決膜污堵問題并最大程度的回收水資源,同時碟管式納濾(DTNF)技術可將廢水中低價與高價鹽離子進行有效分離,與蒸發結晶工藝相結合可實現制藥廢水濃縮減量及分鹽資源化利用的綜合處理。
2項目情況介紹
2.1項目現狀
某藥廠污水處理系統原生化出水直接進入MVR蒸發結晶系統,由于廢水中的化學需氧量(CODCr)、懸浮物(SS)及硬度離子含量均較高,使得MVR蒸發結晶系統需要頻繁清洗,導致整套MVR蒸發結晶系統處理能力僅為設計能力的80%,產水量短缺,無法滿足生產回用水水量要求,嚴重制約了藥廠的長期發展,現亟需對廠區生化出水深度處理系統進行升級改造。
2.2進出水水質情況
通過查閱該項目環評文件,分析歷年的水質檢測數據,并考慮到藥廠今后的發展,本項目設計進水水質如表1所示。
表1設計進水水質

處理后的產水需滿足企業生產回用水水質要求,如表2所示。
表2設計回用水水質

2.3工藝選擇
項目原水化學需氧量(CODCr)含量為1000mg/L,溶解性總固體(TDS)含量高達10000mg/L,若不對CODCr進一步去除,傳統的卷式膜技術無法對其進行回用處理,因此本項目擬采用抗污染性能較強的卷管式膜技術對來水進行濃縮減量和回用處理。卷管式膜系統的濃縮液擬采用碟管式納濾膜(DTNF)+碟管式反滲透膜(DTRO)技術進行分鹽濃縮深度處理,結合原MVR蒸發結晶系統,最終實現制藥廢水回收利用及分鹽零排放處理。
3中試試驗
為了驗證工藝的可行性,并為后續設計工作提供參考數據,本項目開展了長達半年的中試試驗。
3.1試驗工藝流程
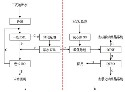
本次中試試驗擬定的工藝流程如圖1所示,分為中水回用和濃縮液分鹽兩個工藝段。受現場條件制約,試驗主要包括一級DTL-RO、濃水DTL-RO、軟化除硬除硅、DTNF和DTRO五個部分,以生化出水和MVR母液為處理對象,通過連續試驗的方法考察了各階段膜系統設備的運行情況和處理效果。

圖1中試工藝流程(C:濃縮液,P:透過液;a:中水回用段,b:濃縮液分鹽段)
3.2試驗運行狀況分析
3.2.1中水回用工藝段
中水回用工藝段試驗采用一級DTL-RO和濃水DTL-RO兩套膜系統設備對來水進行濃縮回用處理,輔以化學軟化除硬工藝,運行半年以來,一級DTL-RO系統水回收率穩定在75%,濃水DTL-RO系統水回收率穩定在63.5%,整套系統的水回收率高達90%。各試驗段水質情況如表3所示,盡管來水水質有一定的波動性,CODCr和TDS分別在730~950mg/L與6520~7855mg/L范圍內波動,但DTL-RO膜對CODCr、TDS、Cl-、SO42-、氨氮等截留性能均比較穩定。經計算DTL-RO膜對CODCr、TDS、Cl-、SO42-的截留率均在95%以上,對氨氮的截留率也基本穩定在90%左右,DTL-RO系統的混合產水水質略低于企業生產回用水的要求,但是按截留率95%推測,采用傳統卷式反滲透工藝對DTL-RO混合產水進行處理,透過液品質將遠遠優于企業生產回用水水質要求。
表3中水回用工藝段水質情況

3.2.2濃縮液分鹽工藝段
濃縮液分鹽工藝段試驗以中水回用工藝段的濃縮液與原MVR蒸發結晶系統的母液的混合水為原水,兩者各占50%,采用碟管式納濾和碟管式反滲透兩套膜系統設備對來水進行分鹽濃縮處理,輔以除懸浮物(SS)、化學軟化除硬除硅工藝。DTNF設備進水CODCr較高,最高能達到12000mg/L,但DTNF設備半年以來運行比較穩定,系統水回收率控制在70%左右,抗對污染物沖擊負荷性能優越。經計算DTNF膜對SO42-的截留率高達98%,對CODCr的截留率也高達85%以上,對Cl-發生了負截留的現象,進而使得納濾透過液成為以氯化鈉為主的鹽溶液,納濾濃縮液成為以硫酸鈉為主的鹽溶液。
為提高系統水回收率,降低后續高能耗的MVR蒸發結晶系統的處理規模,DTNF透過液又采用DTRO設備進行進一步濃縮減量化處理,DTRO設備水回收率在70%左右,DTRO濃縮液TDS含量最高可達到124530mg/L,大大提高了后續MVR蒸發結晶系統的進料濃度,此外,DTRO膜對CODCr、TDS、Cl-、SO42-、氨氮等截留率均較高,根據截留率推斷,DTRO透過液與前端回用水工藝段的混合透過液一并采用傳統卷式反滲透工藝進一步處理后即可滿足企業生產回用水水質要求。
表4分鹽工藝段水質情況

注:DTNF透過液即DTRO進水。
3.3試驗結論
(1)采用卷管式反滲透膜(DTL-RO)+碟管式反滲透膜(DTRO)+碟管式納濾膜(DTNF)+蒸發結晶組合工藝對某藥廠經生化處理后的制藥廢水進行深度處理,輔以化學軟化除硬除硅工藝,可以實現制藥廢水分鹽零排放的處理。
(2)藥廠經生化處理后的制藥廢水CODCr含量較高且波動性較大,中試試驗所選卷管式和碟管式膜設備具有很好的抗污染性能,能承受較高的污染物沖擊。
(3)中水回用工藝段采用一級DTL-RO和濃水DTL-RO兩段濃縮工藝,在原水TDS含量高達6520~7855mg/L的情況下,系統總水回收率可以達到90%。
(4)分鹽工藝段選用的DTNF設備,在TDS和CODCr含量均較高的情況下,仍具有較好的分鹽效果,DTNF膜對SO42-的截留率高達98%,對Cl-呈現負截留。具體聯系污水寶或參見http://www.bnynw.com更多相關技術文檔。
(5)鑒于企業生產回用水水質要求比較嚴格,中水回用工藝段混合透過液和分鹽工藝段DTRO透過液需采用傳統卷式反滲透膜系統進一步處理。
(6)考慮到企業后續發展,對結晶鹽品質要求的提升,DTNF進水需考慮采用高級氧化等工藝對CODCr進行去除。
4項目進展情況
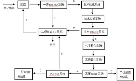
該項目自2017年6月開始設計施工,參考前期中試試驗情況,本項目對工藝路線做了優化調整,如圖2所示。該生化出水經過濾后,去除水中的懸浮物(SS),進入一級DTL-RO系統,進行一段濃縮減量,一級DTL-RO的縮液經過化學軟化和過濾后,進入濃水DTL-RO系統進行二段濃縮減量處理,一級DTL-RO的透過液和濃水DTL-RO的透過液混合后進入二級卷式RO系統進行深度脫鹽及去除有機物,以達到企業生產回用水水質要求。
濃水DTL-RO的濃縮液經化學軟化和高級氧化后進入DTNF系統進行分鹽,DTNF的濃縮液進入二價鹽蒸發結晶裝置,DTNF的透過液經由DTRO系統再次濃縮減量后進入一價鹽蒸發結晶裝置進行蒸發結晶。

圖2設計工藝流程(C:濃縮液,P:透過液)
本項目設計進水量12000m3/d,分為中水回用和分鹽結晶兩個工藝段,其中中水回用工藝段主要由一級DTL-RO設備、濃水DTL-RO設備和卷式RO設備組成,由于系統水回收率高達90%,所以需要輔以必要的化學軟化除硬工藝;分鹽結晶工藝段設計進水量為2400m3/d,主要包括DTNF設備、DTRO設備和MVR蒸發結晶設備,同樣輔以必要的化學軟化除硬及高級氧化除CODCr工藝。目前該項目處于調試階段,預計2018年年中全部調試完畢投入運行。(來源:谷騰環保網 作者:饒斌,張立娜,曾小雅)


